| Passwort vergessen?
Sie sind nicht angemeldet. |  Anmelden

Sprache auswählen:

Wumpus Gollum Forum von
Wumpus Welt der (alten) Radios
Sie sind nicht angemeldet.
 Anmelden

Röhren Einkreiser aber kein Audion
  •  
 1 2
 1 2
10.06.12 00:23
nobbyrad58 

500 und mehr Punkte

10.06.12 00:23
nobbyrad58 

500 und mehr Punkte

Röhren Einkreiser aber kein Audion

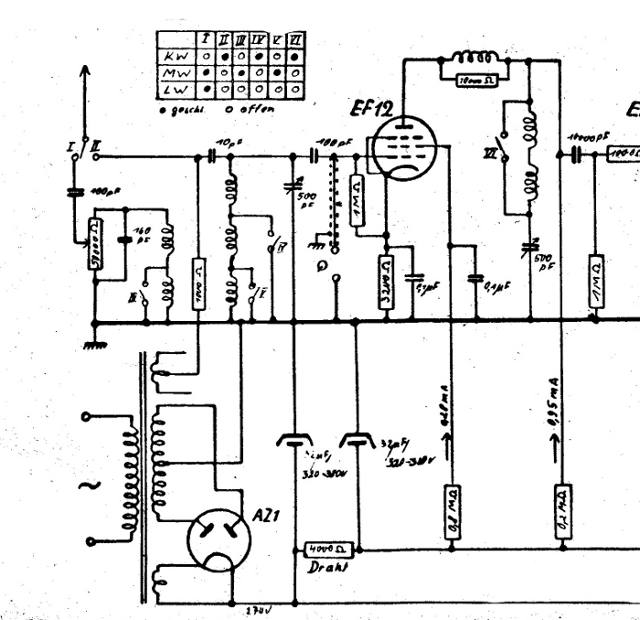
Hallo an Alle!

In meiner kleinen Bibliothek für Fachbücher habe ich folgende Schaltung gefunden. Es handelt sich um einen Röhren Einkreiser mit Anodengleichrichtung, Richtverstärker. Im Prinzip das selbe wie eine HF Gleichrichtung mit einer Diode. Zwar wird in dem damaligen Fachschrifttum oft über dieses Prinzip geschrieben, aber eine brauchbare Schaltung konnte ich erst jetzt finden. Oft schaut man nämlich über so etwas hinweg, man meint das x te Audion zu sehen.
Das Radio wird als Ortsempfänger beschrieben, es war wohl besonders für den Empfang des Ortssenders geeignet und nicht für den Fernempfang.
Ich hab es mal eingestellt, weil man das im Gegensatz zum Audion nicht oft sieht.

MFG Nobby

Datei-Anhänge
Ortsempfänger.jpg Ortsempfänger.jpg (812x)

Mime-Type: image/jpeg, 54 kB

Noch gefällt der Beitrag keinem Nutzer.
!
!!! Fotos, Grafiken nur über die Upload-Option des Forums, KEINE FREMD-LINKS auf externe Fotos.    

!!! Keine Komplett-Schaltbilder, keine Fotos, keine Grafiken, auf denen Urheberrechte Anderer (auch WEB-Seiten oder Foren) liegen!
Solche Uploads werden wegen der Rechtslage kommentarlos gelöscht!

Keine Fotos, auf denen Personen erkennbar sind, ohne deren schriftliche Zustimmung.

Den Beitrag-Betreff bei Antworten auf Threads nicht verändern!
10.06.12 08:36
ingodergute 

Moderator

10.06.12 08:36
ingodergute 

Moderator

Re: Röhren Einkreiser aber kein Audion

Hallo Nobby,

die schalten intetressanterweise die Rückkopplungsspule im Anodenkreis zwischen KW und MW/LW um. Für Kurzwelle ist sie bedämpft (1,8k) und für MW/LW kommt ein unbedämpfter Anteil dazu - habe ich so auch noch nicht gesehen. Immerhin erwarten sie auf MW/LW so viel Pegel, dass ein Bedämpfungspoti für notwendig gehalten wird.

Nicht klar ist mir der Sinn der Katodenkombination. Durch den Anschluss des Gitterableitwiderstandes an der Katode statt an Masse hat die Gleichspannung an der Katode keinen Einfluss auf die Gitter-Katodenspannung. Damit verringert die Spannung an der Katodenkombination nur die Anodenspannung (und die von G2). An der Anode liegen (250 V am Siebelko angenommen) etwa 250 V - 0,95 mA * 0,2 MOhm = 60V. An der Katodenkombination liegen (0,95+0,28mA)*3200Ohm = 4 V, das ist ein 15-tel der Anodenspannung und ein 7-tel der G2-Spannung (250V - 0,28 mA * 0,8 MOhm = 26 V). Änderungen dieser 4 V spielen also bezogen auf die Anodenspannung wie auch auf die an G2 (?) keine Rolle, also was soll diese Kombination. Andererseits, wäre der 1M Gitterableitwiderstand an Masse, dann könnte an der Katodenkombination die Richtspanung abfallen und das Ganze vielleicht doch ähnlich wie ein Audion arbeiten. Merkwürdig ...


Viele Grüße

Ingo.

_____________
Analog bleiben!

Zuletzt bearbeitet am 10.06.12 22:59

10.06.12 09:18
wumpus 

Administrator

10.06.12 09:18
wumpus 

Administrator

Re: Röhren Einkreiser aber kein Audion

Hallo zusammen,

ich will noch mehr Zweifel an der Schaltung anbringen:

1) Da am Gitter ja auch ein Plattenspieler angeschlossen werden kann, muss diese Stufe in Eintakt A-Betrieb arbeiten, denn es werden für KW,MW,LW keine Betriebs- oder Gitterspannungen umgeschaltet. Das bedeutet aber, diese Stufe kann NICHT gleichrichten, denn der Arbeitspunkt liegt mitten im linearen Teil der Kennlinie.

2) Rein von den Widerstandswerten der Schaltung weist hier alles auf eine A-Kennline hin oder eventuell auf Richtung C, wie bei dem klassischen Audion.

3) Der Kathodenwiderstand "erzwingt" eher einen Kennlinienpunkt bei C oder A oder AB, keinesfalls aber D. Der Gitterableitwiederstand baut eine weitere Gittervorspannung auf, vielleicht in Richtung C ?

4) Eine Anodengleichrichtung kann ich nicht erkennen, da müsste der Anodenwiderstand viel höher sein. Bei Anodengleichrichtung müsste auf die NF vom Plattenspieler mit gleichgerichtet werden! Der Klang wäre entsprechend.

5) Die Spulen und der Drehko auf der Anodenseite muß keine Rückkopplung sein (käme auf die Phasenlage an, das kann auch ein zweiter Schwingkreis sein, das Gerät also ein Zweikreiser.

6) Eigentlich sieht die Schaltung wie eine HF-Vorstufe aus (die auch als NF-Vorstufe genutzt werden kann), wo das eigentliche Audion oder die sonstige Gleichrichtung noch weiter hinten kommt.

Im Grunde widerspricht sich die Schaltung irgendwie: Anodengleichrichtung und gleichzeitig ein echter NF-Verstärker für Schallplatte. Impossible

Gruß von Haus zu Haus Rainer (Forum-Betreiber)

Möge kein Mögel-Dellinger-Effekt auftreten!

www.welt-der-alten-radios.de

Zuletzt bearbeitet am 10.06.12 20:21

10.06.12 10:22
ingodergute 

Moderator

10.06.12 10:22
ingodergute 

Moderator

Re: Röhren Einkreiser aber kein Audion

Hallo Rainer,

da fällt mir nach Lesen Deines Einwurfs dann noch etwas zu ein.
Wenn der Plattenspieler einen ohmschen Widerstand nach Masse hat, wovon ich ausgehe, dann wird bei seinem Anstecken die Gitterspannung um die an der Katodenkombination verringert, das Gitter liegt ja nun an Masse - die Stufe wird linearisiert.
Dann könnte es sich (ohne Plattenspieler) vielleicht doch um ein Audion handeln, wobei am Gitter gleichgerichtet wird und der 100pF vor dem Gitter 1 die Richtspannung speichert. Da G2 nur 30V hat, wird die Stufe anodenseitig ungesättigt sein.

Gruß Ingo.

_____________
Analog bleiben!

10.06.12 11:00
regency 

500 und mehr Punkte

10.06.12 11:00
regency 

500 und mehr Punkte

Re: Röhren Einkreiser aber kein Audion

Hallo zusammen,
interessante Variante.
Ich seh hier auch kein Audion. Eher einen Zweikreiser (2 x 500 pF Drehko) mit Reihenschwingkreis am g1 der Röhre und Serienschwingkreis (Saugkreis) in der Anodenstrecke (bitte um Nachsicht, falls das Blödsinn ist).

Die Gitter-Katoden-Gegenkopplung macht den NF Eingang vermutlich extrem hochohmig, so dass ein Kristall-Tonabnehmer direkt angeschlossen werden kann? Für NF wirken dann effektiv nur die 200 kOhm Anodenwiderstand am Ausgang.

@nobby: Wie geht denn die Schaltung weiter? Die Gleichrichtung muss ja noch kommen?

Schöne Grüße,
regency

10.06.12 12:22
nobbyrad58 

500 und mehr Punkte

10.06.12 12:22
nobbyrad58 

500 und mehr Punkte

Re: Röhren Einkreiser aber kein Audion

Hallo Zusammen!

Die Schaltung stammt aus einem Nachkriegsheft 1948 aus der damaligen SBZ (DDR). Ich hatte einen Anodengleichrichter wegen der Katodenkombination R C angenommen. Den Rest will ich noch gerne zeigen. Es ist nur ein einfacher NF Teil. Ich hatte angenommen das der Serienkreis an der Anode der EF12, der ja bei Resonanz den Widerstand 0 hat auch Einfluss auf den HF Arbeitspunkt hat. Das die Sache wie eine Diode wirkt, ein Anodengleichrichter wirkt ja ähnlich. So hatte ich jedenfalls vermutet.
PS: Komme auf eine -g1 EF12 von knapp 4 V. Laut Rötata ist der normale Arbeitspunkt bei -2V, der Katodenwiderstand ist dann 500

MFG Nobby

Zuletzt bearbeitet am 10.06.12 12:37

Datei-Anhänge
Ortsempfänger2a.jpg Ortsempfänger2a.jpg (456x)

Mime-Type: image/jpeg, 36 kB

10.06.12 14:23
nobbyrad58 

500 und mehr Punkte

10.06.12 14:23
nobbyrad58 

500 und mehr Punkte

Re: Röhren Einkreiser aber kein Audion

Hallo Zusammen!

Es ist wohl doch ein Audion! Habe mich durch die RC Schaltung an der Katode der EF12 getäuscht. HF Mäßig liegt die Katode der EF12 an Masse mit dem 0,1µF C. Audion R 1 M + 3200. Es ist auch ein Zweikreiser. Aber es gibt keine Rückkopplung, so das der Empfang eben nur für starke Sender gegeben ist. Der zweite Kreis ein Serienkreis dient der Entdämpfung und der weiteren Selektion aber nur was der erste Kreis bringt. Also muss ich demnächst genau hinsehen, trotzdem eine besondere Schaltung die man nicht oft sieht.
Wie schon geschrieben handelt es sich bei dieser Schaltung um Notradios oder Behelfsgeräte, so das da so mancher Trick verwendet wurde.

MFG Nobby

Zuletzt bearbeitet am 10.06.12 14:24

10.06.12 18:29
ingodergute 

Moderator

10.06.12 18:29
ingodergute 

Moderator

Re: Röhren Einkreiser aber kein Audion

Hallo Nobby,

nobbyrad58:
Hallo Zusammen!

Es ist wohl doch ein Audion!
Es ist auch ein Zweikreiser. Aber es gibt keine Rückkopplung, so das der Empfang eben nur für starke Sender gegeben ist. Der zweite Kreis ein Serienkreis dient der Entdämpfung und der weiteren Selektion aber nur was der erste Kreis bringt.
gegen den Zweikreiser spricht, dass der 2. Kreis zwischen Mittel- und Langwelle nicht umgeschaltet wird. Insofern würde ich bei der Version Rückkopplung bleiben, solange ich nicht durch Blick auf die Spulenanordnung vom Gegenteil überzeugt würde.

Viele Grüße

Ingo.


_____________
Analog bleiben!

Zuletzt bearbeitet am 10.06.12 18:30

10.06.12 19:06
nobbyrad58 

500 und mehr Punkte

10.06.12 19:06
nobbyrad58 

500 und mehr Punkte

Re: Röhren Einkreiser aber kein Audion

Hallo an Alle!

Da hab ich ja was angerichtet. Hab noch mal versucht mir das ganze zu erklären. Es ist wohl doch wie Rainer schrieb ein HF Verstärker auf der Gitterseite. Was mir auffiel war der kleine Katoden C 0,1µF der EF12. Der bildet einen Hochpass. Dessen - 3dB fu liegt so bei 1000Hz, die dynamische Steilheit der EF12 nicht gerechnet. Das heißt für NF eine Strom Gegenkopplung, diese wirkt der Eingangspannung entgegen so das bei entsprechender Dimensionierung nur positiven die Spannungsspitzen verstärkt werden. An der Anodenseite ist eine Anoden - Katodenstrecke die wie ein normaler Dioden - HF Gleichrichter wirkt. Also wie an einem ZF Filter nur abstimmbar. So sind da 3 Dinge am wirken: HF Verstärker, Selbsttätige Arbeitspunkt Einstellung, HF Demodulator. An eine Kopplung Gitterseite zur Anode Rückkopplung glaube ich nicht, dafür ist mir der Drehko an der Anodenseite zu groß. Am besten wäre wenn sich einer meldet der so etwas aus der eigenen Anschauung kennt.

MFG Nobby

10.06.12 19:23
ingodergute 

Moderator

10.06.12 19:23
ingodergute 

Moderator

Re: Röhren Einkreiser aber kein Audion

nobbyrad58:
Da hab ich ja was angerichtet.
Das ist doch spannend, sich nach so vielen Jahren darüber klar zu werden, was der Entwickler beabsichtigt hat - allemal interessanter als die gehasste Frage des Deutschlehrers: "Was hat sich der Dichter dabei gedacht" (das Gedicht wurde seziert - keine Zeit, es zu genießen, wie es ist). Insofern gern mehr davon!

Viele Grüße

ingo.
_____________
Analog bleiben!

 1 2
 1 2
Anodengleichrichtung   Gitterableitwiderstandes   Gitter-Katoden-Gegenkopplung   Serienschwingkreises   Schaltung   Mögel-Dellinger-Effekt   Parallelschwingkreis   Gleichspannungsseitig   welt-der-alten-radios   Gitter-Katodenspannung   Katodenkombination   Kristall-Tonabnehmer   Gitterableitwiederstand   Einkreiser   Gitterableitwiderstand   Serienschwingkreis   Plattenspielerverstärker   Plattenspielerbetrieb   Anodengleichrichter   Gitter-Katodendiode