| Passwort vergessen?
Sie sind nicht angemeldet. |  Anmelden

Sprache auswählen:

Wumpus Gollum Forum von
Wumpus Welt der (alten) Radios
Sie sind nicht angemeldet.
 Anmelden

Telefunken OPUS 2550 FM pfeifen
  •  
 1 2
 1 2
08.06.13 09:08
wumpus 

Administrator

08.06.13 09:08
wumpus 

Administrator

Re: Telefunken OPUS 2550 FM pfeifen

Hallo zusammen,

zu den Neutralisierungsproblemen bei UKW-Eingangsstufen und den dort verwendeten Grundschaltungen ist auch im Wumpus-Kompendium einiges zu finden:

http://www.welt-der-alten-radios.de/tech...io-142.html#UKW


Gruß von Haus zu Haus
Rainer (Forumbetreiber)

!
!!! Fotos, Grafiken nur über die Upload-Option des Forums, KEINE FREMD-LINKS auf externe Fotos.    

!!! Keine Komplett-Schaltbilder, keine Fotos, keine Grafiken, auf denen Urheberrechte Anderer (auch WEB-Seiten oder Foren) liegen!
Solche Uploads werden wegen der Rechtslage kommentarlos gelöscht!

Keine Fotos, auf denen Personen erkennbar sind, ohne deren schriftliche Zustimmung.

Den Beitrag-Betreff bei Antworten auf Threads nicht verändern!
08.06.13 11:18
roehrenfreak

nicht registriert

08.06.13 11:18
roehrenfreak

nicht registriert

Re: Telefunken OPUS 2550 FM pfeifen

herrmann12:
Mal ein Schuss ins Blaue:
Die Fassung sieht komisch aus (mag am Foto liegen, die glänzt mir so merkwürdig), ist die vielleicht mal mit Kontakt60 misshandelt worden? Wenn ja, dann könnten durch die Reste unerwünschte Kapazitäten oder Übergangswiderstände zu höchst interessanten Effekten führen.

Moin zusammen,

dem kann ich nur zustimmen! Nichts ist schlimmer als nichtflüchtige Kontaktsprays im Tuner. Es vers... alles, verstimmt die ganze Kiste.Wenn überhaupt, ist nur noch Abhilfe mit Produkten wie z.B "Tuner600" oder einem acetonfreien Bremsenreiniger in Verbindung mit "richtiger" Druckluft (aus dem Kompressor - nicht aus der Dose!) möglich. Die Fassung muss dazu von allen zugänglichen Öffnungen reichlich geflutet und ausgespült werden. Dann mit Druckluft 3-5bar gründlichst trockenblasen.

Mit dieser Methode habe ich vor einiger Zeit einen solchen Tuner "retten" können. Bei einem anderen des gleichen Types waren jedoch leider die Kontakte durch unsachgemäßen Eingriff teilweise augeleiert. In dem Fall half nur der Austausch der kompletten Fassung. Dafür kann man sich auf gut 2-3 Stunden Arbeit einstellen.

10.06.13 12:37
Berndt 

100-249 Punkte

10.06.13 12:37
Berndt 

100-249 Punkte

Re: Telefunken OPUS 2550 FM pfeifen

Voll Erwischt ! Bildungslücke bei mir ! Neutralisation, da war ich wohl krank ... weia...

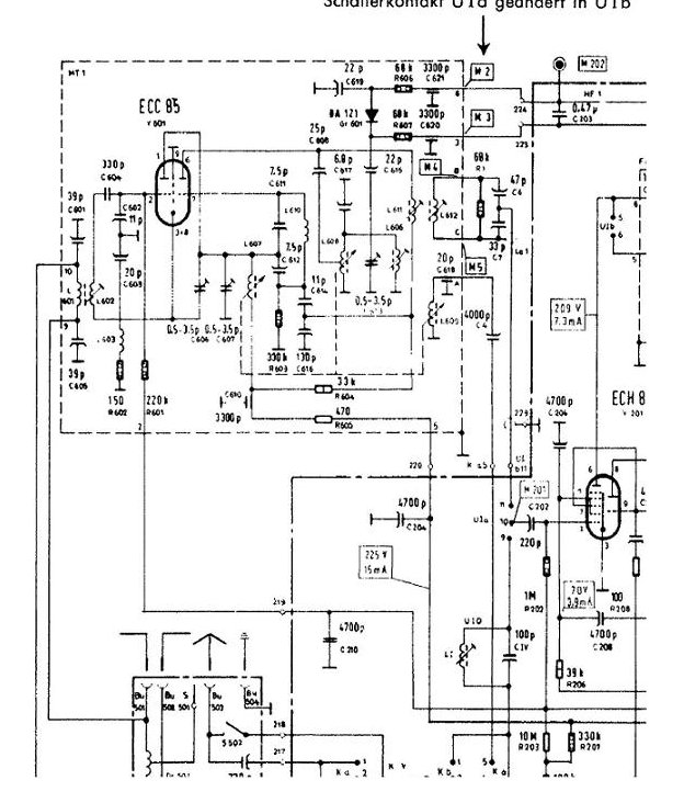
Die Trimmer wären demnach C606 und C607 ?
Röhrenvoltmeter habe ich da. Muss ich eine bestimmte Frequenz am Radio einstellen für den Abgleich oder
ist das über das gesamte Band auf ein Minimum an Abstrahlung einzustellen ?

Im Schaltbild fehlt ein Punkt zwischen R603/L603... nicht wundern. Die Schaltung wäre wohl sinnfrei sonst.

Der zusätzliche 300R Widerstand testweise an Punkt 5 zwischen den 470 R ? Teste ich auch, mal sehen was sich ändert.
Das stumpf aussehende Kupfer ist an diese Stelle ganz dünn mit Wachs vergossen. Durch die Unschärfe ist das nicht erkennbar.

Danke für den "Lehrgang" , ich wäre an die Trimmer sonst nicht rangegangen. Da bin ich ja gespannt...

Datei-Anhänge
TUNER.JPG TUNER.JPG (288x)

Mime-Type: image/pjpeg, 95 kB

10.06.13 16:33
Berndt 

100-249 Punkte

10.06.13 16:33
Berndt 

100-249 Punkte

Re: Telefunken OPUS 2550 FM pfeifen

Erstes Messergebnis mit dem Röhrenvoltmeter ergab:
Ich strahle mehr als 100mV ab. Es lässt sich mit den Trimmern beeinflussen.
Ober- wie Unterhalb eines Punktes geht es schlagartig richtig ab und der Zeiger knallt in die Begrenzung.
Es macht plop in den LS und der "Restempfang" über den Tastkopf des RVM ist dann fast weg.

Nun ist auch mir ein Kern reingefallen, > Tuner wieder raus und zerlegt...
Ich putze jetzt auch gleich die Kupferwindungen wie angeraten sowie nochmal den Röhrensockel.

Dann versuche ich mich nochmals mit dem Abgleich .

10.06.13 17:07
olli031971 

500 und mehr Punkte

10.06.13 17:07
olli031971 

500 und mehr Punkte

Re: Telefunken OPUS 2550 FM pfeifen

Hallo,

ich habe eine Abgleichanleitung für das Kästchen 41-1970.000-00 vorliegen. Hier ist der Neutralisationstrimmer C606. Sinngemäß steht dazu folgendes:
- Messender auf 94,5 MHz einstellen
- Empfänger auf 94,5 MHz einstellen
- Ankoppelung des Signals über die Dipolbuchsen (240 Ohm)
- Spannungsmesser an Pin2 der EABC 80
a)
- Spannung von -20 Volt an Pin 2 des Mischteils anschließen (damit wird die Vorstufe zugeregelt und somit wirkungslos)
- Spannung am Messender erhöhen, damit wieder ein Ausschlag am Voltmeter sichtbar wird
- C606 auf Minimum am Voltmeter abgleichen
- 20 Volt von Pin 2 lösen
- Spannung am Messender verringern
- C607 auf Maximum abgleichen
Wieder nach a) solange, bis keine Verbesserung mehr möglich ist.


Gruß
Oliver

11.06.13 09:03
Berndt 

100-249 Punkte

11.06.13 09:03
Berndt 

100-249 Punkte

Re: Telefunken OPUS 2550 FM pfeifen

Vielen Dank, das ist ja Spitze, damit habe ich nun nicht gerechnet.
Diese Prozedur ziehe ich heute mal durch...

EDIT1 : Nach dieser Anleitung soll das Messgerät an den Ausgang des RatioDetektors oder ?
Das wäre M207 ?

EDIT2 : ist so; ich habe nochmals eine detaillierte Beschreibung gefunden.

Abgleich : Ich kann mit C607 und L602 prima auf ein Maximum abgleichen.
Aber ich kann mit C606 (bei -20V an Anschluss 2 der Box) kein Minimum abgleichen.
Ich stelle den Meßsender wieder so ein , dass trotz der -20V wieder -6V am M207 anstehen.
Bewege ich den Trimmer nun, liegt in der Mitte wieder ein Maximum !
nach oben raus fällt der Kern mir raus , ohne das es ein Minimum gab und nach unten das Gleiche.
Kern wieder raus.

>Tuner raus+zerlegen, ich werde den C603 ersetzen, der scheint mir am meisten Einfluß auf
den Trimmer zu nehmen.

Ich gehe auch fest von einem Defekt aus, da niemand vor mir an dem Tuner war und das Quieken bestimmt
nicht vom Werk aus da war.

Zuletzt bearbeitet am 11.06.13 14:10

Datei-Anhänge
Abgleich.jpg Abgleich.jpg (262x)

Mime-Type: image/pjpeg, 215 kB

13.06.13 16:04
Berndt 

100-249 Punkte

13.06.13 16:04
Berndt 

100-249 Punkte

Re: Telefunken OPUS 2550 FM pfeifen

So es läuft !
Der Tausch des C603 brachte keine Änderung.
Also Abgleich weiter versuchen, da augenscheinlich keine Defekte vorhanden sind.

Unter uns: So ein Abgleich ist für mich als "Ossi" eine katastrophale Zumutung. Wer hat das denn im Werk bei der Produktion gemacht ??
Mir ist so ein Verhalten eines Tuners mit ECC85 auch noch nie begegnet.

Anscheinend ist es von essentieller Wichtigkeit, dass der Oszillator genau stimmt.
Meiner lag daneben und der Abgleich der Vorkreises war schlicht unmöglich.

Die Beschreibung des Vorgangs des Abgleichs ist mir schwer verständlich, ich hab es leicht anders gemacht.
So einfach wie beschrieben ist es jedenfalls nicht.

Also erst den Oszillator genau einstellen.
Ich hab einen SL4031 als Meßsender genommen und über ein Symmetrierglied eingespeist.
Das Variometer / Skalenseil /Zeiger System erstmal mechanisch auf "Mitte" (Endanschläge...) einjustiert.
Dann auf die 94,5 MHz eingestelllt und mit dem C613 auf besten Empfang des Meßsender eingestellt.

Danach mit mit allen 3 Möglichkeiten L602,C606,C607 auf bestmöglichen Empfang abgeglichen.
(M207 als Referenz ca. 6V wie im Manual)
Mit dem Meßsender habe ich dann kein kreischen über Band ! Die Störung schaffte es wohl nicht durch mein Meßkabel...
Aber wenn die Antenne wieder dran ist, dann geht es wieder los. Die ist ja auch nur Draht.
Nun habe ich wirklich minimalste Korrekturen vorgenommen; also Sender unten bis Sender oben geprüft und C607 und C606 etwas verstellt. Dabei merkt man dann, das der Bereich des störungsfreien Empfang breiter oder schmaler wird.
Auf einmal kommt der Punkt, wo das Teil auf einen Schlag richtig in Fahrt kommt und sauempfindlich wird und dann
kann man die Störung durch wirklich minimalste Korrektur des C606 weg bekommen.
Die L602 ist kaum von Bedeutung aber es geht am besten , wenn der Kern nur minimal eingedreht ist etwa 3 Umdrehungen.
Der C606 kommt wie auch vorgefunden am unterstem Anschlag zu Einsatz. Kurz vor dem rausfallen.

So UKW ist nun fein empfindlich und störungsfrei.
frohes Schaffen wünscht Euch der Berndt

Zuletzt bearbeitet am 14.06.13 08:59

18.06.13 15:04
Berndt 

100-249 Punkte

18.06.13 15:04
Berndt 

100-249 Punkte

Re: Telefunken OPUS 2550 FM pfeifen

Ich muss schon sagen, das ist ein tolles Gerät !
Ich habe nun damit die ganze Zeit gehört und muss sagen:
Da hört man mal, wofür das UKW Stereo Radio eigentlich entwickelt wurde !
Eine exzellente Tonqualität ! Ich bin beeindruckt. Macht richtig Spass .
Danke nochmals an alle Helfer und "Lehrer" !

Ich fürchte, das Teil muß noch lange bei mir "arbeiten" ... :D kein Ruhestand !

 1 2
 1 2
Versorgungsspannung   Oszillatorfrequenz   Übergangswiderstände   Neutralisationstrimmer   Kompensationstrimmer   UKW-Eingangsstufen   HF-Röhrenvoltmeter   Temperaturkoeffizient   Ursachen-Möglichkeiten   HF-Vorstufen-Triode   Telefunken   Haushalts-Alufolie   nF-Keramik-Kondensator   Anodenspannungs-Zuführungen   welt-der-alten-radios   Abschirm-Alu-Folie   Neutralisierungsproblemen   Umgebungsveränderung   pfeifen   verständlicherweise