| Passwort vergessen?
Sie sind nicht angemeldet. |  Anmelden

Sprache auswählen:

Wumpus Gollum Forum von
Wumpus Welt der (alten) Radios
Sie sind nicht angemeldet.
 Anmelden

Wer kennt dieses Gerät?
  •  
 1 2 3
 1 2 3
08.07.15 20:17
micha47 

250-499 Punkte

08.07.15 20:17
micha47 

250-499 Punkte

Re: Wer kennt dieses Gerät?

Hallo Radiosammler2,
ich möchte es gern wieder zum "spielen" bringen, wenn auch bei meinem Exemplar Weniges original ist.
Auf Dein Angebot würde ich also gern zurückkommen. Was hast Du denn für Teile und wie wären die Preisvorstellungen?
Hast Du eventuell auch einen Lautsprecher? Bei meinem ist die Membran wirklich in äußerst schlechtem Zustand.
Mit der Zerlegung des Radios habe ich schon begonnen und auch Teile der Schaltung aufgenommen. Beim ersten Blick nahm ich an, dass die NF mit der UCL11 bestückt war, aber es muss eine UEL51 sein. So ist der Sockel jedenfalls nach flüchtiger Überprüfung beschaltet.
Dass der Vorwiderstand für die Heizspannung ein Ofen ist, kann man leicht abschätzen, wenn man sieht, wie viel Spannung durch ihn verbraten werden muss. Ich habe schon in Erwägung gezogen, anstelle des Selen-GR eine UY11einzusetzen. Dann verteilt sich die Spannung noch etwas.
Dem Wellenschalter habe ich eine neue Achse spendiert.
Der Netzschalter ist auch defekt, aber das sollte kein unlösbares Problem sein. Es wäre nicht das erste Poti, dass ich zerlegt und wieder in Gang gebracht habe.
MfG
Joachim

!
!!! Fotos, Grafiken nur über die Upload-Option des Forums, KEINE FREMD-LINKS auf externe Fotos.    

!!! Keine Komplett-Schaltbilder, keine Fotos, keine Grafiken, auf denen Urheberrechte Anderer (auch WEB-Seiten oder Foren) liegen!
Solche Uploads werden wegen der Rechtslage kommentarlos gelöscht!

Keine Fotos, auf denen Personen erkennbar sind, ohne deren schriftliche Zustimmung.

Den Beitrag-Betreff bei Antworten auf Threads nicht verändern!
08.07.15 23:16
nobbyrad58 

500 und mehr Punkte

08.07.15 23:16
nobbyrad58 

500 und mehr Punkte

Re: Wer kennt dieses Gerät?

Hallo micha47

In meinem Fachbuch - Fundus hab ich eine fast identische Philips Schaltung von 1940 gefunden. Nur das hier E Röhren verwendet werden.
Das Gute ist, das die Wickeldaten der Spulen angegeben werden. Die Schaltung wurde von Philips freigegeben, heute würde man das eine Standardapplikation nennen.
Das ist natürlich nur für Dich interessant, wenn Du das Gerät wieder in den Originalzustand von 1941 bringen willst. Sonst eben den DDR Umbau wieder aufbauen. Ersteres ist eine große, nicht einfache Aufgabe, kein Wochenendprojekt.

MFG Nobby

09.07.15 07:32
Radiosammler2 

50-99 Punkte

09.07.15 07:32
Radiosammler2 

50-99 Punkte

Re: Wer kennt dieses Gerät?

Hallo micha47!
Ich gucke mal genau nach, was ich noch habe. Ich habe aus zwei Geräten eins gemacht.
Im Orginal sind E- Und C-Röhren verbaut, was für 110V gut passt. Viele Zwergsuper aus Frankreich waren zu dieser Zeit so gebaut.
MfG Radiosammler2

Zuletzt bearbeitet am 09.07.15 07:33

09.07.15 19:39
Radiosammler2 

50-99 Punkte

09.07.15 19:39
Radiosammler2 

50-99 Punkte

Re: Wer kennt dieses Gerät?

Hallo micha47!
Ich habe einiges gefunden: Gehäuse mit Schallwand; Lautsprecher; Spulensatz; ZF-Spulen und Skale.
MfG Radiosammler2

09.07.15 20:20
micha47 

250-499 Punkte

09.07.15 20:20
micha47 

250-499 Punkte

Re: Wer kennt dieses Gerät?

Guten Abend,
Hallo Radiosammler,
das sind ja schon recht gute Nachrichten. Am Gehäuse und dem Lautsprecher hätte ich Interesse, besonders an Letzterem.
In den ursprünglichen Zustand möchte ich es nicht wieder versetzen. Das wäre mir zu viel Aufwand. Mir würde es schon genügen, diesen Umbau dazu zu bringen, dass er wieder funktioniert.
Damit würde meiner Meinung nach auch dokumentiert, wie es noch Ende der 50er Jahre in der DDR war, dass man sich zu der Zeit diese relativ große Mühe machte, einen AM-Super neu aufzubauen. Sicherlich auch deswegen, weil die Originalröhren kaum zu beschaffen waren.
Kannst Du eventuell mal ein Foto der Innenansicht Deines Gerätes hochladen? Ich würde z.B. gern sehen, wo und wie das Sicherungselement untergebracht war. Auch die Anordnung des Vorwiderstandes für die Heizspannung sieht in meinem Fall sehr abenteuerlich aus.
Auf den Bildern im Radiomuseum sieht esaus, als wäre der Vorwiderstand hinten waagerecht am Chassis angebracht gewesen.
Ich muss auch noch herausfinden, bei welcher Netzspannung es lief. Leider ist nicht zu erkennen welcher Typ von Heißleiter eingesetzt wurde. Da muss ich mal noch eine Versuchsschaltung aufbauen, um bei dem vorgegebenen Heizsstrom und nach erreichen der Temperatur den Spannungsabfall zu messen.
Wenn es doch bei einer anderen Spannung als 220V lief, müssten ja auch noch Vorwiderstände für de Anoden- und Schirmgitterspannungen angepasst werden.

Ich wünsche allen noch einen schönen Feierabend und danke für die bisherigen Hinweise.
Joachim

09.07.15 23:02
nobbyrad58 

500 und mehr Punkte

09.07.15 23:02
nobbyrad58 

500 und mehr Punkte

Re: Wer kennt dieses Gerät?

Hallo micha47

Es wurden ursprünglich Philips - Miniwatt Röhren verwendet. Die CL 6 deutet darauf hin, das der 110 V Betrieb auch in übrigen Schaltung verwendet wurde, also eine Schaltungsanpassung für diese niedrige Spannung.
Der Aufbau der DDR Schaltung wird auch nicht so einfach, da ja keine Dokus dafür existieren. Es gibt natürlich zahlreiche Bauanleitungen, Stichwort Standardsuper, Gemeinschaftsempfänger Super.

MFG Nobby

Zuletzt bearbeitet am 09.07.15 23:21

Datei-Anhänge
RFT Super_20.jpg RFT Super_20.jpg (303x)

Mime-Type: image/jpeg, 470 kB

10.07.15 19:20
Radiosammler2 

50-99 Punkte

10.07.15 19:20
Radiosammler2 

50-99 Punkte

Re: Wer kennt dieses Gerät?

Hallo micha47!
Im Netz gibt einige gute Bilder vom AEG421GW, nicht nur beim RM.org.
Der Heizwiderstand ist quer an der Chasisrückseite angebaut, die Sicherung daneben.
Wenn Du Interesse an Ersatzteilen hast, melde Dich bitte per PN.
MfG Radiosammler2

11.07.15 15:50
micha47 

250-499 Punkte

11.07.15 15:50
micha47 

250-499 Punkte

Re: Wer kennt dieses Gerät?

Hallo Nobby und Radiosammler2,
danke für die Schaltungsunterlagen. Ich werde sie bei der Wiederinbetriebnahme verwenden und sicherlich auch gebrauchen können. So kompliziert ist die Schaltung ja auch nicht aufgebaut. Nur manchmal ist es schwierig, sich in die Gedankengänge anderer, hier des "Umbauers", zu versetzen. Im Moment habe ich das Gerät in einige Teile zerlegt. Der Wellenschalter und das Poti sind repariert. Nun werde ich noch etwas Rost entfernen und dort, wo es nötig ist lackieren, den Skalenantrieb leichtgängig machen, eventuell auch die Gummikupplung zwischen Drehko und Seilantrieb erneuern.
Wie schon geschrieben, werde ich wohl auch an Stelle des Selenstabes eine UY11 einsetzen, um die Spannung oder besser gesagt den Leistungsverbrauch der Heizspannung besser zu verteilen.
Einige Bilder des Gerätes habe ich mir angeschaut und meine Ahnung, was den Vorwiderstand für die Heizung betrifft, hat sich bestätigt. Allerdings hätte ich es nicht vermutet, dass man diesen Drahtwiderstand so anbringt.
Für das Sicherungselement muss ich einen anderen Platz finden, auch für diesen Widerstand.
Wegen eventueller Ersatzteile werde ich eine PN schicken.
MfG
Joachim

11.07.15 17:46
nobbyrad58 

500 und mehr Punkte

11.07.15 17:46
nobbyrad58 

500 und mehr Punkte

Re: Wer kennt dieses Gerät?

Hallo micha47

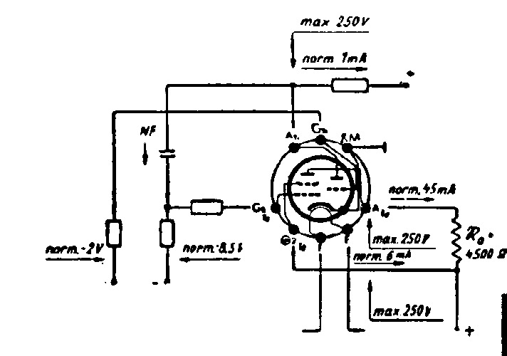
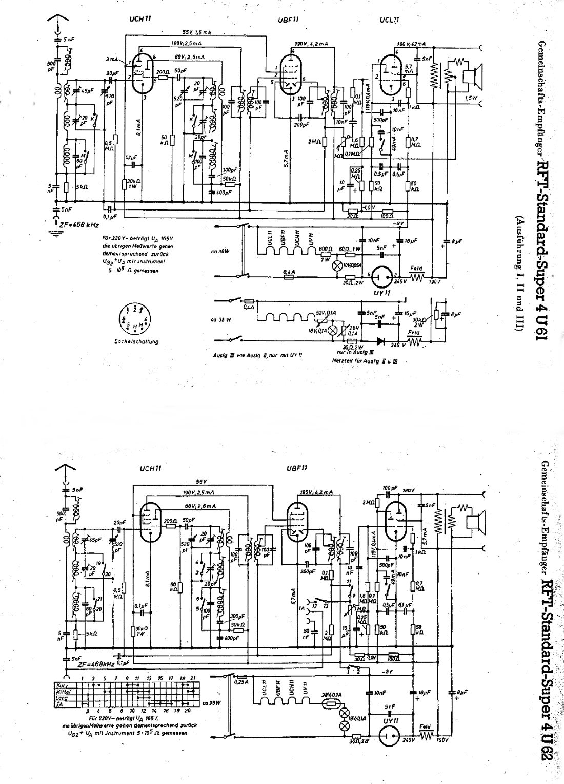
Die Bertriebswerte der UCL 11 hab ich mal gescannt. Leider ist die Vorlage nicht so gut. Eine Tabelle hab ich auch, aber die dürfte auch anderswo zu finden sein.
Eine etwas andere Schaltung als im RFT Super, aber fast das gleiche auch noch.

MFG Nobby

Zuletzt bearbeitet am 11.07.15 17:47

Datei-Anhänge
Betriebswerte UCL11.jpg Betriebswerte UCL11.jpg (274x)

Mime-Type: image/jpeg, 47 kB

U Super 6 Kreis.jpg U Super 6 Kreis.jpg (293x)

Mime-Type: image/jpeg, 207 kB

11.07.15 20:06
micha47 

250-499 Punkte

11.07.15 20:06
micha47 

250-499 Punkte

Re: Wer kennt dieses Gerät?

Hallo Nobby,
Danke für deine Mühe.
Die NF ist aber in diesem Gerät mit einer UEL51 realisiert worden.
Ich besitze ein Röhrentaschenbuch in dem diese Röhren aufgeführt sind.
Ich glaube mich zu erinnern, dass es Anfang derr 60er Jahre relativ schwer war, eine UCL11 oder ECL11 zu beschaffen. Die UEL51 gab es eentuell eher. Vielleicht hatte der "Umbauer" aber diese auch in seinem Fundus. Die anderen Röhren der Stahlröhrenserie waren ja auch schon lange nicht mehr auf dem Stand der Zeit.
Deswegen denke ich auch, dass eine Bastelkiste zur Bestückung herhalten musste. Das betrifft auch die verwendeten Widerstände. Da reicht es von antik bis zu dieser Zeit gebräuchlich. Lediglich die Kondensatoren sind aus damals aktueller Fertigung.
Vorhin habe ich die Membran des Lautsprechers mit viel Geduld und Spucke, nein ohne Spucke, geklebt. Sie sieht erst Mal gut aus, eine Funktionsprüfung steht noch aus. Der Luftspalt ist, wie es damals war, offen und ich denke, dass sich da bestimmt auch noch kratzende Störenfriede versteckt haben. Ich werde da mal mit Tesafilm fummeln.
MfG
Joachim

 1 2 3
 1 2 3
welt-der-alten-radios   Radiosammler2   Allerweltswerkstoff   Standardapplikation   Fertigungsprogramm   Vorverstärkersystem   Gemeinschaftsempfänger   Netzgleichrichterröhren   Rundfunkgerätemarkt   Bügeleisenuntersetzer   Herdtürenabdichtungen   temperaturabhängiger   Preisvorstellungen   Schaltungsanpassung   Schaltungsunterlagen   Wiederinbetriebnahme   Schirmgitterspannungen   Vorwiderstand   Standardröhrensatz   Leistungsverbrauch