| Passwort vergessen?
Sie sind nicht angemeldet. |  Anmelden

Sprache auswählen:

Wumpus Gollum Forum von
Wumpus Welt der (alten) Radios
Sie sind nicht angemeldet.
 Anmelden

Atwater Kent 145
  •  
 1 2 3 4 5 .. 7
 1 2 3 4 5 .. 7
12.09.13 10:54
scotty 

50-99 Punkte

12.09.13 10:54
scotty 

50-99 Punkte

Re: Atwater Kent 145

Hallo Andreas,
die Röhrenfassungen gibt es so, wie Du sie brauchst, bei Reinhö..., Gerd. Einfach mal googlen. Die Bezeichnung µµF ist tatsächlich "pF".

Viele Grüße

Wolfram

P.S. Mit Deiner Platine bin ich zwar fast fertig, aber noch nicht ganz zufrieden mit den Werten. Es wird wahrscheinlich werden, dass ich sie erst nach meinem Urlaub, also Mitte Oktober, wieder zurück schicken kann.

Zuletzt bearbeitet am 12.09.13 10:55

!
!!! Fotos, Grafiken nur über die Upload-Option des Forums, KEINE FREMD-LINKS auf externe Fotos.    

!!! Keine Komplett-Schaltbilder, keine Fotos, keine Grafiken, auf denen Urheberrechte Anderer (auch WEB-Seiten oder Foren) liegen!
Solche Uploads werden wegen der Rechtslage kommentarlos gelöscht!

Keine Fotos, auf denen Personen erkennbar sind, ohne deren schriftliche Zustimmung.

Den Beitrag-Betreff bei Antworten auf Threads nicht verändern!
12.09.13 11:15
Klaus 

500 und mehr Punkte

12.09.13 11:15
Klaus 

500 und mehr Punkte

Re: Atwater Kent 145

Zitieren:
In meinem Schaltbild tauchen immer Werte mit µµf auf. Z. B. 25 µµf. Dies ergibt doch dann pf Größen? Vielleicht könnt Ihr helfen?
Hallo @all,

µµF bedeutet µF mal µF gleich 10^-6F mal 10^-6F, also 10^-12F, entsprechend pF.

Manchmal sieht man auch noch mmF, das entspricht dann 10^-6F, also µF; beide Formen finden sich wohl hauptsächlich im angelsächsischen Sprachgebrauch.

Bekanntlich werden Potenzen mit gleicher Basis multipliziert, indem man die Exponenten addiert.

Viele Grüße
Klaus

12.09.13 11:24
wumpus 

Administrator

12.09.13 11:24
wumpus 

Administrator

Re: Atwater Kent 145

Hallo zusammen,

ich will aber einen 10 F haben !!!



Gruß von Haus zu Haus
Rainer (Forumbetreiber)

12.09.13 11:35
Klaus 

500 und mehr Punkte

12.09.13 11:35
Klaus 

500 und mehr Punkte

Re: Atwater Kent 145

Hallo Rainer,

im Keller werde ich schauen, ob ich etwas Passendes (10attoF) für dich finde.

Spannungsfestigkeit: mV oder KV

Hier gibt's einen praktischen Einheitenrechner: http:// www .einheiten-umrechnen.de/index.php

Viele Grüße
Klaus

12.09.13 17:15
nobbyrad58 

500 und mehr Punkte

12.09.13 17:15
nobbyrad58 

500 und mehr Punkte

Re: Atwater Kent 145

Hallo Andreas!

Auch wenn es für Viele nicht akzeptabel ist, könnte man auch auf 6,3 V US Röhren ausweichen. Die Röhren lassen sich einfacher beschaffen und die Oktal-Fassungen sind auch als gute Keramiktypen zu bekommen. Bis auf die Heizspannung und den Sockel sind diese mit der Originalbestückung gleich. Ich meine das auch der Lautsprecher fehlte, so das eine 100% Restauration sehr schwierig wird. Wichtig ist den Charakter des Radios zu erhalten also Empfindlichkeit, Trennschärfe, Empfangsbereiche meine ich.

MFG Nobby

Zuletzt bearbeitet am 12.09.13 17:17

12.09.13 21:45
roehrenfreak

nicht registriert

12.09.13 21:45
roehrenfreak

nicht registriert

Re: Atwater Kent 145

Moin zusammen,

das kann ich nur bestätigen - siehe den "Fred" zu meinem "Titan 493"

13.09.13 11:05
Andreas_P 

500 und mehr Punkte

13.09.13 11:05
Andreas_P 

500 und mehr Punkte

Re: Atwater Kent 145

Hallo Freunde,

vielen Dank für Eure Mithilfe und auch für die etwas lustigen Abschweifungen! Es gibt neues vom Atwater. Gestern habe ich bis in die tiefe Nacht noch die letzten Kondensatoren gewechselt. Nun hatte ich die Mischröhre mal beheizt. Es ist wirklich so: Das Gerät empfängt auf allen 3 Bereichen. Natürlich, wie Ihr Euch vorstellen könnt - muß hier noch Feinarbeit verrichtet werden. Ich habe festgestellt, dass im radiomuseum.org ein anderfes Schaltbild existiert, als bei einem holländischen Sammler, der auch Schaltbilder zum runterladen bietet. Als ich am Gerät arbeitete, sah ich erstmal die Unterschiede. Mein Gerät entspricht der Schaltung des holländischen Sammlerkollegen. Wie gesagt, der Oszillator ist recht gutmütig und schwingt sofort. Ja, aber die Frequenzen stimmen überhaupt nicht mit der Skala überein. Das liegt daran, weil man den Ausdruck der technischen Unterlagen nicht ganz hochauflösend bekommt. Es ist daher eine Tortur, die Kondensatorwerte richtig zu bestimmen. Als ich vergangene Nacht die Unterlagen auf meinen Bildschirm rief, waren sie wesentlich besser zu erkennen. In diesem Falle erstmal eine Frage an unsere Computer-Fachleute. Gibt es denn eine Möglichkeit, hier für eine erhöhte Auflösung beim Ausdruck zu sorgen? Ich habe keinen Laptop und erst recht keinen PC in der Radiobude?
Aber jetzt weiter. Ich habe mir jetzt die richtigen Werte notiert und Wochenende werden nochmals die Kondensatoren angeglichen. Dann sollte das auch schonmal gehen. Trotz der Frequenzverwerfung ist das Gerät recht empfindlich. Und erst die Kurzwelle!
Uli, das mit dem Röhrentausch werde ich wohl nicht machen. Mir fehlt ja nur die originale Mischröhre und die Gleichrichterröhre 80. Die anderen 3 Röhren habe ich ja und die haben sämtlich gute Werte. 2 Fassungen habe ich dank Wolframs Hinweis auch gefunden. Der Trafo verarbeitet die geänderte Heizung auch gut. Die Mischröhre 2A7 kann ich für 14,-- Euro bekommen. Denke das ist im Rahmen. Die Röhre ist fabrikneu. Auf alle Fälle geht das mit dem Radio jetzt weiter. Ich muß dann noch die porösen Kabel ersetzen. Arbeit macht das Ding noch genügend. Na, ich berichte weiter. Ich will jetzt erstmal versuchen, mir die 2A7 zu organisieren.

Viele Grüße

Andreas

13.09.13 11:59
Opa.Wolle 

500 und mehr Punkte

13.09.13 11:59
Opa.Wolle 

500 und mehr Punkte

Re: Atwater Kent 145

Hi Andreas,
da hast du dir aber ein gewaltiges Stück Arbeit aufgehalst!
Aber wie ich lese, kannst du schon Radio hören, erstaunlich.
sei aber so gut und mach ein paar mehr Fotos!
Leider kann ich dir keinen Hinweis über die Druckerschärfe geben.

13.09.13 13:54
nobbyrad58 

500 und mehr Punkte

13.09.13 13:54
nobbyrad58 

500 und mehr Punkte

Re: Atwater Kent 145

Hallo Andreas!

Eine recht umfassende Seite über Atwater Kent ist: www.atwaterkent.info . Als Bildbearbeitungsprogramm nehme ich Gimp, als Linux Anwender.
Gibt es auch für Windows, es gibt dort mehre Möglichkeiten das Bild zu "schärfen". Der ein oder andere Scan aus einem Buch musste nachbearbeitet werden.

MFG Nobby

13.09.13 14:25
nobbyrad58 

500 und mehr Punkte

13.09.13 14:25
nobbyrad58 

500 und mehr Punkte

Re: Atwater Kent 145

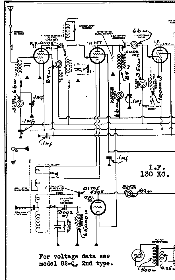
Hallo Andreas, Hallo Zusammen!

Hab aus der obigen Quelle mal einen Schaltplanausschnitt bearbeitet. Ich schätze das geht so, auch als Ausdruck, zur Not als zwei oder mehr Seiten (A4) eines komplexen Schaltbild.
Ach so, wenn es geht einen SW Laserdrucker nehmen, Farbdrucker geht natürlich auch

MFG Nobby

Zuletzt bearbeitet am 13.09.13 15:07

Datei-Anhänge
Atwaterkent a145.jpg Atwaterkent a145.jpg (340x)

Mime-Type: image/jpeg, 210 kB

 1 2 3 4 5 .. 7
 1 2 3 4 5 .. 7
Andreas   Atwater   Brückengleichrichter   Röhren   Kondensatoren   erstmal   Bildbearbeitungsprogramm   original-Kondensatoren   Hintergrundbleuchtung   bearbeitet   Volt-Gleichrichterheizung   Hochspannungswicklung   Gleichrichterröhrenspannung   Hochspannungswicklungen   natürlich   Spannungsversorgung   Verkürzungskondensatoren   Eingangsempfindlichkeit   Original-Bestückungsliste   Gleichrichterröhre