| Passwort vergessen?
Sie sind nicht angemeldet. |  Anmelden

Sprache auswählen:

Wumpus Gollum Forum von
Wumpus Welt der (alten) Radios
Sie sind nicht angemeldet.
 Anmelden

Rohde&Schwarz HFH Feldstärkenmessempfänger
  •  
 1 2 3
 1 2 3
08.08.24 10:32
HB9 

500 und mehr Punkte

08.08.24 10:32
HB9 

500 und mehr Punkte

Re: Rohde&Schwarz HFH Feldstärkenmessempfänger

Hallo Martin,

ein hübsches Gerätchen, klein und handlich
Der Aufbau sieht ziemlich aufwendig aus mit den vielen Kammern, erinnert etwas an meinen Mess-Sender.
Jetzt braucht es aber noch eine amtlich anerkannte Kalibration

Gruss HB9

!
!!! Fotos, Grafiken nur über die Upload-Option des Forums, KEINE FREMD-LINKS auf externe Fotos.    

!!! Keine Komplett-Schaltbilder, keine Fotos, keine Grafiken, auf denen Urheberrechte Anderer (auch WEB-Seiten oder Foren) liegen!
Solche Uploads werden wegen der Rechtslage kommentarlos gelöscht!

Keine Fotos, auf denen Personen erkennbar sind, ohne deren schriftliche Zustimmung.

Den Beitrag-Betreff bei Antworten auf Threads nicht verändern!
08.08.24 19:29
Martin.M 

500 und mehr Punkte

08.08.24 19:29
Martin.M 

500 und mehr Punkte

Re: Rohde&Schwarz HFH Feldstärkenmessempfänger

hallo zusammen.



ich hab keine +12V am Antenneneingang gefunden, auch nicht mit dem HF4/13 Stecker (Schaltbuchse).

----------------------

= Verbastelung.

lG Martin

Datei-Anhänge
hf-eing.JPG hf-eing.JPG (108x)

Mime-Type: image/jpeg, 154 kB

09.08.24 07:26
Martin.M 

500 und mehr Punkte

09.08.24 07:26
Martin.M 

500 und mehr Punkte

Re: Rohde&Schwarz HFH Feldstärkenmessempfänger

hallo zusammen.

Der Ausgang des Eichoszillators liefert KEIN Signal.
Der Oszillator arbeitet aber gut, wenn auch arger Mikrofonie (mal schaun obs eine geeignete Spanngitterröhre gibt für die ECC801s)
Das Kalibrieren mit dem Oszillator funktioniert also.

Zusammengefasst seh ich das nun so:
Da sich der Ausgang des Eichoszillators zusammen mit dem HF-Eingang in einer Abschirmbox befindet wird die Verschlimmbesserung dort nicht nur auf den HF-Eingang beschränkt sein. Eine Woche vor der Makerfaire verspür ich extrem wenig Lust darauf, die Ergebnisse eines Pfuschers zu suchen und zu beseitigen aber so ist das eben im richtigen Leben.

weiter gehts mit: Auseinanderbauen.

lG Martin

09.08.24 13:17
Martin.M 

500 und mehr Punkte

09.08.24 13:17
Martin.M 

500 und mehr Punkte

Re: Rohde&Schwarz HFH Feldstärkenmessempfänger

und weiter:

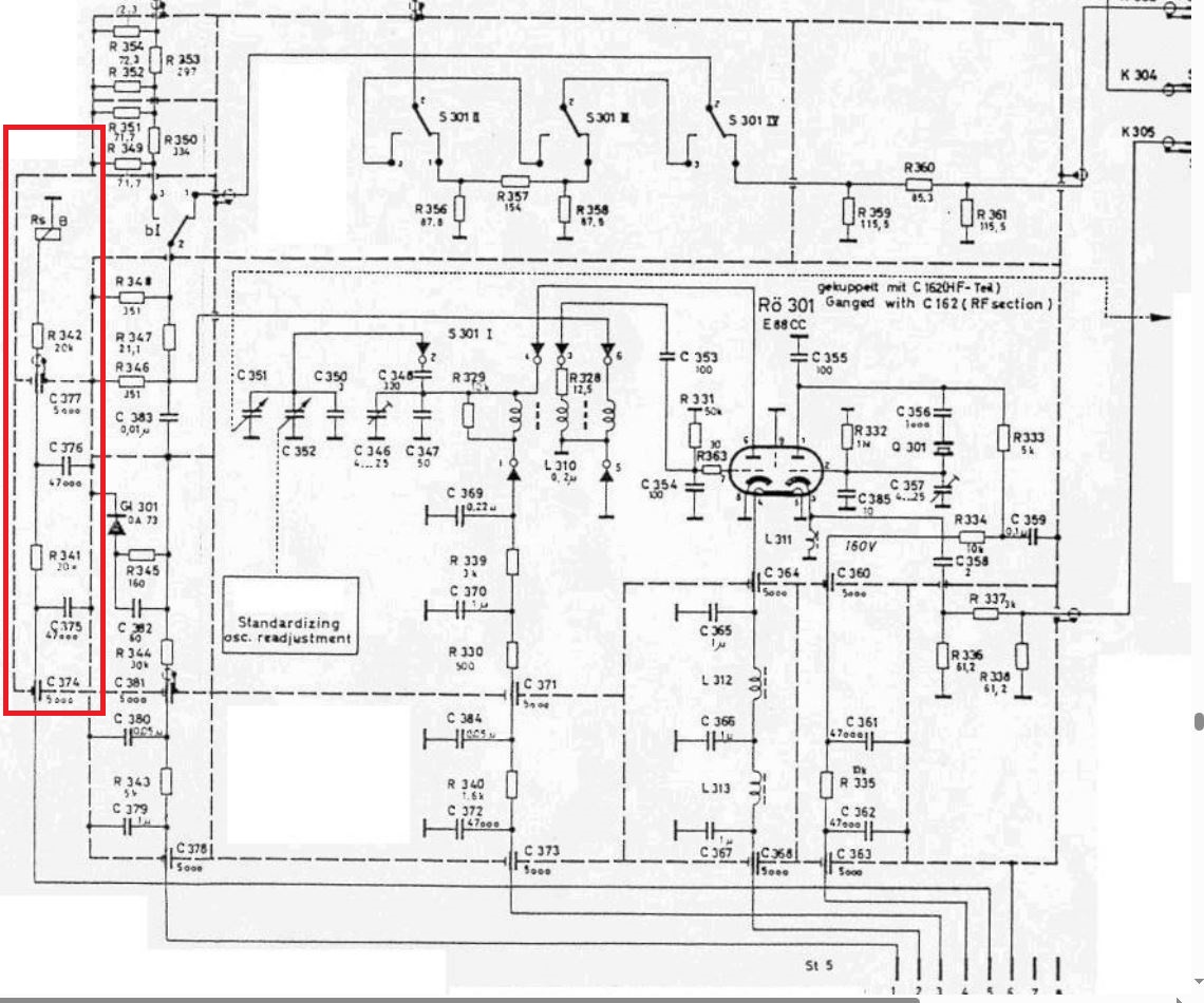
das Relais bekommt keine Steuerspannung. Der 20K ist OK.
Aufgrund dieser Eigenheit, ein 20K in Serie mit einem 20K, in Serie mit der Relaisspule, kann davon ausgegangen werden daß hier die Anodenversorgung als Lieferant für das Relais herangezogen wird.

Der Schaltplan des Gerätes funktiobniert wie eine kalte Hundeschnauze, schichtweise verkabelt und durchverbunden.
Zum Öffnen der Abschirmbos mit den Buchsen muß die komplette Frontplatte gezogen werden..

Es kann aber auch andere Ursachen haben.
Und bevor das Manöver startet brauch ich 2m 60 Ohm Kabel.



lG Martin

Datei-Anhänge
SO.JPG SO.JPG (97x)

Mime-Type: image/jpeg, 261 kB

 1 2 3
 1 2 3
Empfängerbandbreite   Feldstärkemessempfänger   Mindestbestellmenge   Germaniumtransistoren   Spanngitterröhre   Verschlimmbesserung   Rohde&Schwarz   Hilfsträgeroszillator   nicht-kalibrierter   Befestigungslöcher   Schwundausregelung   bearbeitet   Germaniumbestückten   Regelspannungseingang   Pegelmessempfänger   Feldstärkenmessempfänger   Gerätevorstellung   Ersatz-Sicherungen   Geräteinnenseite   Essbesteckpolitur