| Passwort vergessen?
Sie sind nicht angemeldet. |  Anmelden

Sprache auswählen:

Wumpus Gollum Forum von
Wumpus Welt der (alten) Radios
Sie sind nicht angemeldet.
 Anmelden

Mende Kondensator
  •  
 1
 1
27.07.11 11:43
Bluepilot 

0-49 Punkte

27.07.11 11:43
Bluepilot 

0-49 Punkte

Mende Kondensator

Hallo allerseits,

ich bin Engländer und habe mich bis jetzt mit englischen Radios beschäftigt. Nun bin ich dabei ein Mende 242w zu restaurieren. Ich habe einige Kondensatoren gefunden, die ich nicht kenne. Kann jemand mir bitte sagen was das für Kondensatoren sind (Glimmer, Papier .....?). Die scheinen Mende spezifisch zu sein. Ich wollte wissen ob ich sie unbesorgt darin lassen kann oder ob ich sie vorsichtshalber austauschen sollte. Weil sie ungewöhnlich und zum Teil sichtbar sind würde ich sie am liebsten darin lassen. Andererseits, das Radio ist ohne Schrauben mit umgebogenen Metalzungen zusammengebaut. Ich will vermeiden, dass ich hinterher alles wieder auseinender nehmen muss.

Vielen Dank
Viele Gruesse
Stuart

Zuletzt bearbeitet am 27.07.11 11:44

Datei-Anhänge
CapEnd.jpg CapEnd.jpg (395x)

Mime-Type: image/jpeg, 59 kB

CapTop.jpg CapTop.jpg (369x)

Mime-Type: image/jpeg, 62 kB

Noch gefällt der Beitrag keinem Nutzer.
!
!!! Fotos, Grafiken nur über die Upload-Option des Forums, KEINE FREMD-LINKS auf externe Fotos.    

!!! Keine Komplett-Schaltbilder, keine Fotos, keine Grafiken, auf denen Urheberrechte Anderer (auch WEB-Seiten oder Foren) liegen!
Solche Uploads werden wegen der Rechtslage kommentarlos gelöscht!

Keine Fotos, auf denen Personen erkennbar sind, ohne deren schriftliche Zustimmung.

Den Beitrag-Betreff bei Antworten auf Threads nicht verändern!
27.07.11 12:28
Wolle 

500 und mehr Punkte

27.07.11 12:28
Wolle 

500 und mehr Punkte

Re: Mende Kondensator

Hallo Stuart.

Zuerst ein herzliches Willkommen hier im Forum. Der von Dir gezeigte Kondensator ist ein Wickelkondensator (Papier). Ich mpfehle Dir, diesen Kondensator ersatzlos auszubauen. Er gehört zur "Lichtantenne", stellt also eine kapazitive Verbindung des Antenneneingangs mit dem Netz her. Es ist zwar eine bequeme, aber auch gefährliche Art der Antenneneinspeisung.

Mit vielen Grüßen.
Wolle

27.07.11 13:40
Bluepilot 

0-49 Punkte

27.07.11 13:40
Bluepilot 

0-49 Punkte

Re: Mende Kondensator

Hallo Wolle,

Wolle:
Zuerst ein herzliches Willkommen hier im Forum.
Vielen Dank! Es freut mich, dass ich das nette Forum entdeckt habe.

Wolle:
Der von Dir gezeigte Kondensator ist ein Wickelkondensator (Papier).
Schade! Einige Kondensatoren sind in Pappröhrchen und ich hatte gehofft diese wären 'was anderes. Aber Papier muss weg. Vielleich finde ich 'was moderneres, das ins Röhrchen passt. (Nicht für die Lichtantenna aber in den Antennakreisen ist auch ein 300pf)

Vielen Dank für die Antwort
Gruesse
Stuart

27.07.11 14:03
Wolle 

500 und mehr Punkte

27.07.11 14:03
Wolle 

500 und mehr Punkte

Re: Mende Kondensator

Hallo zusammen.

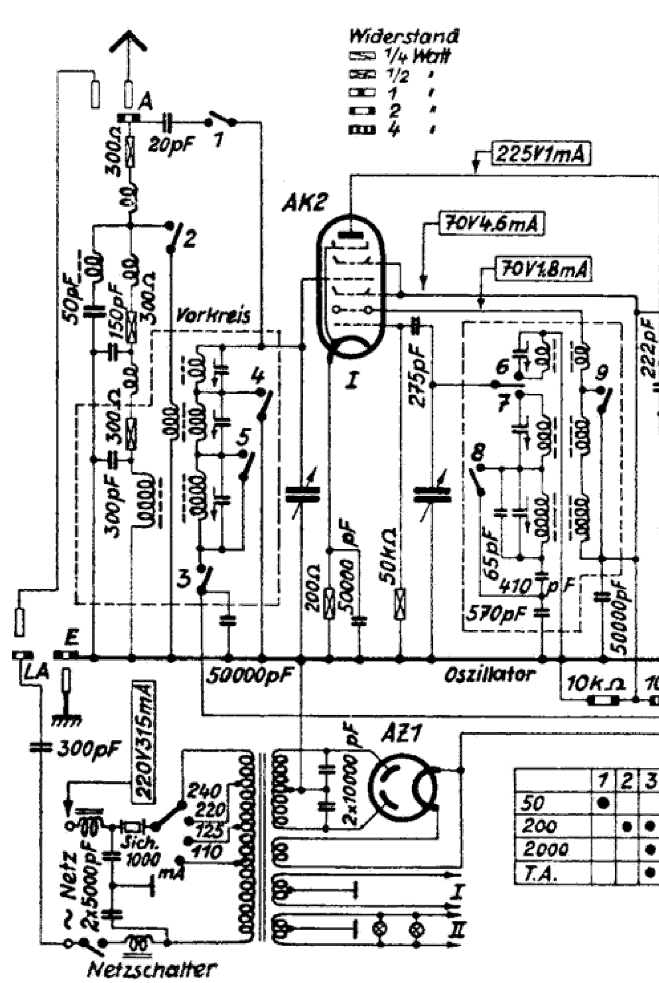
Hier noch ein Ausschnitt des HF- Teils vom Mende- Super 242W.



Hier ist der von mir genannte Kondensator zu sehen.

Mit vielen Grüßen.
Wolle

Datei-Anhänge
242W_HF_sch1.png 242W_HF_sch1.png (277x)

Mime-Type: image/x-png, 88 kB

31.07.11 16:27
OpaFritz 

100-249 Punkte

31.07.11 16:27
OpaFritz 

100-249 Punkte

Re: Mende Kondensator

Hallo Stuart,
ich muss ich Wolle zustimmen. Bei den sogenannten Lichtantennen müssen die Kondensatoren mit hoher Spannungsfestigkeit so ca. 300-500pf 400VAC verwendet werden. In den 30 -40er Jahren fast üblich verwendet. Früher hatte man "Antennen" auf dem Dach, gebildet durch den Stromanschluss der Häuser über die Freileitungen, heute sind diese Leitungen fast völlig in den Boden verschwunden. In den Boden gehen unsere lieben Wellen einfach nicht gerne, die werden erst mit der Abschalten der AM- und FM-Sender begraben.
So gesehen kann man auf die Lichtantenne wirklich verzichten, im Sinne der guten Restauration baut man trotzdem alles ein und repariert, damit es wie früher aussieht.
Nun viel Spaß beim Empfangen und viele Grüsse an alle sendet
OpaFritz

Wolle:
Hallo Stuart.

Zuerst ein herzliches Willkommen hier im Forum. Der von Dir gezeigte Kondensator ist ein Wickelkondensator (Papier). Ich mpfehle Dir, diesen Kondensator ersatzlos auszubauen. Er gehört zur "Lichtantenne", stellt also eine kapazitive Verbindung des Antenneneingangs mit dem Netz her. Es ist zwar eine bequeme, aber auch gefährliche Art der Antenneneinspeisung.

Mit vielen Grüßen.
Wolle

 1
 1
Andererseits   Lichtantenna   Antennakreisen   Pappröhrchen   gefährliche   Kondensator   Antenneneingangs   Lichtantenne   vorsichtshalber   Spannungsfestigkeit   herzliches   Lichtantennen   Kondensatoren   Wickelkondensator   Freileitungen   Restauration   Willkommen   zusammengebaut   Antenneneinspeisung   Stromanschluss