| Passwort vergessen?
Sie sind nicht angemeldet. |  Anmelden

Sprache auswählen:

Wumpus Gollum Forum von
Wumpus Welt der (alten) Radios
Sie sind nicht angemeldet.
 Anmelden

VEB Sternradio Rochlitz Oberon Hilfe
  •  
 1 2 3
 1 2 3
11.04.13 18:21
Chrisman 

0-49 Punkte

11.04.13 18:21
Chrisman 

0-49 Punkte

VEB Sternradio Rochlitz Oberon Hilfe

Hallo,

ich bin Christian, 28 Jahre alt und habe mir vor kurzem ein Röhrenradio Rochlitz Oberon (die runde Version, nur Stereo) von 1961 zugelegt, weil diese Radios einfach einen unvergleichbaren Charme besitzen.

Die foreninterne Sicherheitsanweisung und diverse angepinnte Hinweise habe ich mir gründlich durchgelesen.

Zu Hause hat das Radio noch funktioniert (bis auf die Ferritantenne, die durch den Transport per Paket losgerissen ist), zumindest UKW Emfpang.
Ein paar Schönheitsreparaturen und vorallem eine Reinigung war notwendig, weshalb ich das Metallchassis ausgebaut habe, um auch die Tasten vernünftig reinigen zu können. Dabei bin ich extremst vorsichtig vorgegangen, da ich auch keine Leitungen durchtrennt habe. Den Staub habe ich soweit mit einem Pinsel entfernt.
Nachdem alles wieder verbaut war und die Ferritantenne wieder auf ihrer richtigen Position saß, funktionierte das Radio nicht mehr. Netzstecker reingesteckt, ein paar Sekunden gewartet und danach die Netztaste gedrückt. Es tat sich gar nichts, also auch kein Licht. Selbst nach einer normalen Aufwärmphase nichts.
Ich habe da doch gar nicht rumgebastelt oder irgendetwas durchtrennt?! Ich bin nochmal die meisten Leitungen und Lötstellen durchgegangen, konnte dabei zwei Fehler entdecken.
Ich bin zwar ein versierter Bastler und Schrauber und Grundkenntnisse in Elektrotechnik sind vorhanden, aber ein Fachmann bin ich leider nicht!



Wie kann ich am besten zur Fehleranalyse vorgehen? Haben die beiden Leitungen vielleicht mit meinem Problem etwas zu tun? Der eine Fehler ist an der TA-Buchse, der andere an der KW2 Schaltereinheit.





Ich hoffe, ihr könnte mir helfen.

Desweiteren suche ich noch ein oder zwei komplette Knöpfe für die Lautstärke und Sendersuche. Hat jemand von euch so etwas noch zu liegen?



Danke erstmal.

MfG
Christian

Zuletzt bearbeitet am 12.04.13 20:12

Datei-Anhänge
Innenraum.JPG Innenraum.JPG (336x)

Mime-Type: image/jpeg, 218 kB

TA-Buchse2.JPG TA-Buchse2.JPG (347x)

Mime-Type: image/jpeg, 197 kB

KW2 Einheit2.JPG KW2 Einheit2.JPG (307x)

Mime-Type: image/jpeg, 265 kB

Drehknöpfe.JPG Drehknöpfe.JPG (299x)

Mime-Type: image/jpeg, 201 kB

Noch gefällt der Beitrag keinem Nutzer.
!
!!! Fotos, Grafiken nur über die Upload-Option des Forums, KEINE FREMD-LINKS auf externe Fotos.    

!!! Keine Komplett-Schaltbilder, keine Fotos, keine Grafiken, auf denen Urheberrechte Anderer (auch WEB-Seiten oder Foren) liegen!
Solche Uploads werden wegen der Rechtslage kommentarlos gelöscht!

Keine Fotos, auf denen Personen erkennbar sind, ohne deren schriftliche Zustimmung.

Den Beitrag-Betreff bei Antworten auf Threads nicht verändern!
11.04.13 19:04
hal 

500 und mehr Punkte

11.04.13 19:04
hal 

500 und mehr Punkte

Re: VEB Sternradio Rochlitz Oberon Hilfe

Hallo
Der Anschluß bei der TA-Buchse könnte zur Abschirmung an die Bodenplatte gehören...(Masse )
Ist der Anschluß der Spule ab?
Ist ein Schaltplan vorhanden? >>> Plan über E-Mail ist auf dem Weg
Ansonsten Spannung messen. Aber VORSICHT !
Gruß Hal

Zuletzt bearbeitet am 11.04.13 19:23

11.04.13 19:10
Ronn 

500 und mehr Punkte

11.04.13 19:10
Ronn 

500 und mehr Punkte

Re: VEB Sternradio Rochlitz Oberon Hilfe

Hallo,

ist denn die Sicherung (siehe Bild 1) noch durchgängig?

Beste Grüße
Ronn

11.04.13 19:34
qw123 

500 und mehr Punkte

11.04.13 19:34
qw123 

500 und mehr Punkte

Re: VEB Sternradio Rochlitz Oberon Hilfe

Hallo Christian,

Chrisman:
Wie kann ich am besten zur Fehleranalyse vorgehen?
wie wäre es mit systematischem Vorgehen:

a) Schaltplan besorgen, schlimmstenfalls bei einem Schaltungsdienst in Berlin

b) geeignetes Digitalvoltmeter kaufen, brauchbare ab ca. 20€

c) Schaltplan lesen lernen

d) anhand des Schaltplans und beginnend beim Netzteil an allen Stellen, wo laut Schaltplan Spannungen anliegen sollten, prüfen, ob diese tatsächlich und in der richtigen Größe anliegen,

e) gefundene Werte im Schaltplan (in einer Kopie) vermerken

f) diesen Schaltplan (auszugsweise) hier vorstellen

g) auf viele weitere Hinweise warten.

Chrisman:
Haben die beiden Leitungen vielleicht mit meinem Problem etwas zu tun? Der eine Fehler ist an der TA-Buchse, der andere an der KW2 Schaltereinheit.
So wie es aussieht, eher nicht.
Sieht eher nach defekter Sicherung oder Unterbrechung im Netzteil aus.


Gruß

Heinz

12.04.13 14:11
Chrisman 

0-49 Punkte

12.04.13 14:11
Chrisman 

0-49 Punkte

Re: VEB Sternradio Rochlitz Oberon Hilfe

Hallo,

es gibt ein paar Neuigkeiten: Ich habe den Fehler gefunden, indem ich beim Netzkabel angefangen habe und beim Schalter ist mir aufgefallen, dass dort kein Durchfluss ist.

Dann habe ich die Spannungsverstellung mal abgeschraubt und auf der Rückseite: Siehe da! Das schwarze Kabel vom Schalter war abgerissen.



Und nun muss ich mal ganz dumm fragen, wo das jetzt wieder rangehört?

MfG
Christian

Bitte aus Urheber rechtlichen Gründen keine Komplettschaltbilder einstellen. Co-Adm.

Zuletzt bearbeitet am 12.04.13 20:13

Datei-Anhänge
Netzteil.JPG Netzteil.JPG (324x)

Mime-Type: image/jpeg, 150 kB

12.04.13 15:25
hal 

500 und mehr Punkte

12.04.13 15:25
hal 

500 und mehr Punkte

Re: VEB Sternradio Rochlitz Oberon Hilfe

Hallo,
hab hier 4 Pläne vom Oberon, ABER keine genaue Umschaltung der Netzspannung dabei
Gruß Hal

12.04.13 15:55
Chrisman 

0-49 Punkte

12.04.13 15:55
Chrisman 

0-49 Punkte

Re: VEB Sternradio Rochlitz Oberon Hilfe

Ich habe nochmal ein paar Detailbilder davon gemacht.

Die Leitungen aus dem grauen Kabelbaum (d.h. grün und schwarz)sind vom Netzschalter. Die beiden dicken braunen Kabel sind vom Netzkabel.



Ist der Versteller für die Netzspannung abgeschraubt, sieht man 8 im Kreis angeordnete Positionen.



Die für 220V sind die Kontakte 4+5 (im Uhrzeigersinn durchgezählt), also vertikal oben.



Dabei wollte ich das Radio doch nur etwas reinigen...

MfG
Christian

Zuletzt bearbeitet am 12.04.13 20:15

Datei-Anhänge
Vorderansicht.JPG Vorderansicht.JPG (363x)

Mime-Type: image/jpeg, 162 kB

Vorderansicht_2.JPG Vorderansicht_2.JPG (327x)

Mime-Type: image/jpeg, 188 kB

Hinteransicht.JPG Hinteransicht.JPG (302x)

Mime-Type: image/jpeg, 184 kB

12.04.13 16:56
puntomane 

500 und mehr Punkte

12.04.13 16:56
puntomane 

500 und mehr Punkte

Re: VEB Sternradio Rochlitz Oberon Hilfe

Hallo Christian,
auch auf meinen Schaltplänen ist die Netzumschaltung nicht näher bezeichnet.
Möglicherweise gibt's nur eine abgebrochene Lötstelle, falls ja Kabel anlöten und das Gerät unter Einbeziehung einer Vorschaltlampe 40-60W das Gerät in Betrieb nehmen. und berichten.
Falls die Kondensatorkur noch nicht erfolgt ist, sollte sie möglichst bald nachgeholt werden.

M.f.G.
harry

12.04.13 16:56
Wolle 

500 und mehr Punkte

12.04.13 16:56
Wolle 

500 und mehr Punkte

Re: VEB Sternradio Rochlitz Oberon Hilfe

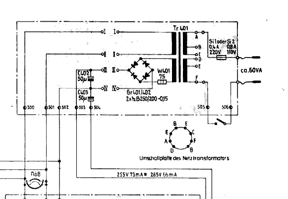
Hallo Christian.

Anbei ein Schaltbildauszug vom Oberon. Ich hoffe, er bringt Dich etwas weiter.



Mit vielen Grüßen.
Wolle

Datei-Anhänge
oberon_netz.png oberon_netz.png (305x)

Mime-Type: image/x-png, 12 kB

12.04.13 20:05
Chrisman 

0-49 Punkte

12.04.13 20:05
Chrisman 

0-49 Punkte

Re: VEB Sternradio Rochlitz Oberon Hilfe

Ich habe es endlich geschafft! Wolle hat mir mit seinem Teil-Schaltplan den entscheidenden Tip gegeben. Die Leitung des Netzschalters kam an Anschluss F der Umschaltplatte.







Ich bin erstmal überglücklich, dass es wieder funktioniert.

Jetzt brauche ich nur noch ein oder zwei Drehknöpfe. Der Lautstärkeregler gefällt mir so nicht. Hat jemand einen Tip, wo man soetwas noch bekommt oder hat vielleicht sogar noch jemand welche da, die er abgeben könnte?

MfG
Christian

Zuletzt bearbeitet am 12.04.13 20:07

Datei-Anhänge
Oberon1.JPG Oberon1.JPG (316x)

Mime-Type: image/jpeg, 233 kB

Oberon2.JPG Oberon2.JPG (412x)

Mime-Type: image/jpeg, 260 kB

Oberon3.JPG Oberon3.JPG (307x)

Mime-Type: image/jpeg, 94 kB

 1 2 3
 1 2 3
Schönheitsreparaturen   verständlicherweise   Röhrenbestückungen   Ingenieur-Leistungen   Tangentialplattenspieler   Photoapparate-Oldtimern   Komplettschaltbilder   Spannungsverstellung   Beschaffungsprobleme   Sicherheitsanweisung   Sternradio   welt-der-alten-radios   Stern-Radio-Berlin-Seiten   Qualitäts-Einschränkungen   Rochlitz   ingenieurwissenschaftlichen   Rundfunkindustrie   Versorgungsproblematik   Inhaltsverzeichnis   Bast-Lautsprecherbespannung