| Passwort vergessen?
Sie sind nicht angemeldet. |  Anmelden

Sprache auswählen:

Wumpus Gollum Forum von
Wumpus Welt der (alten) Radios
Sie sind nicht angemeldet.
 Anmelden

Netzgerät für Röhrenschaltungen defekt
  •  
 1 2
 1 2
04.12.12 00:02
regency 

500 und mehr Punkte

04.12.12 00:02
regency 

500 und mehr Punkte

Netzgerät für Röhrenschaltungen defekt

Hallo zusammen,
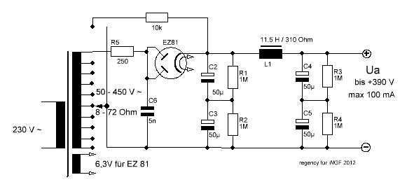
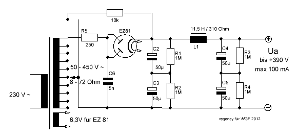
ein schönes altes Schul-Experimentiernetzgerät für Röhrenschaltungen (E. Pahl KG, Berlin, ca. 1960) ist teilweise defekt. Eine Einweggleichrichtung mit LC Siebglied erzeugt die in Stufen einstellbare Anodenspannung. Heizspannungen 4,0 sowie 6,3 und 12,6 V werden separat bereitgestellt, mit kleiner Germaniumdiode OA 685 und RC Siebung gibt es Gitterspannungen bis ca. -40 Volt. schön ist auch der Schuko Gerätestecker mit Porzellan und Bakelit.

Leider sind 2 der Becherelkos völlig taub und einer hat noch 5 Prozent seiner Kapazität (Formieren macht da wohl keinen Sinn mehr). Diese könnten mit etwas Glück wieder beschaffbar sein. Der 250 Ohm Drahtwiderstand hat schon etwas Farbe verheizt, ist aber sonst völlig intakt. Schlimmer ist: Die Netzdrossel hat keinen Durchgang mehr. Eine Sicherung gibts nur primärseitig, da wird die Drossel zur Sicherung geworden sein und ist einfach irgendwo durchgebrannt. Macht es Sinn, diese abzuwickeln und neu zu wickeln? Geht so etwas per Hand?



Das Schaltbild ist nicht ganz vollständig, aber zeigt das wichtigste. Könnte man zur Reparatur auch z.B. einen Doppelelkos 2x 100 µF einsetzen? Ich bin nicht sicher, ob das die EZ81 verkraftet: bei Zweiweg Gleichrichtung werden max. 50 uF für den Ladekondensator in den alten Datenblättern angegeben, im Gerät sind durch Reihenschaltung der Elkos nur 25 uF als Ladeelko eingesetzt. Ersatzweise könnte man anstelle der Röhre auch eine Si Diode nehmen, das wäre aber hier nur eine Notlösung.

Was meint Ihr?

Schöne Grüße,
Jan

Zuletzt bearbeitet am 04.12.12 20:04

Datei-Anhänge
RNG2.jpg RNG2.jpg (514x)

Mime-Type: image/jpeg, 26 kB

RNT.GIF RNT.GIF (496x)

Mime-Type: image/gif, 7 kB

nobbyrad58 gefällt der Beitrag.
!
!!! Fotos, Grafiken nur über die Upload-Option des Forums, KEINE FREMD-LINKS auf externe Fotos.    

!!! Keine Komplett-Schaltbilder, keine Fotos, keine Grafiken, auf denen Urheberrechte Anderer (auch WEB-Seiten oder Foren) liegen!
Solche Uploads werden wegen der Rechtslage kommentarlos gelöscht!

Keine Fotos, auf denen Personen erkennbar sind, ohne deren schriftliche Zustimmung.

Den Beitrag-Betreff bei Antworten auf Threads nicht verändern!
04.12.12 01:19
nobbyrad58 

500 und mehr Punkte

04.12.12 01:19
nobbyrad58 

500 und mehr Punkte

Re: Netzgerät für Röhrenschaltungen defekt

Hallo Jan!

Auf gar keinen Fall bei Verwendung der EZ 81 eine größere Siebelkokapazität nehmen. 47 µF sind genau richtig. Bei der Drossel gibt es mehre Möglichkeiten: Abwickeln und neuwickeln (lassen), ob so etwas von Hand geht weis ich nicht. Oder eine Neue nehmen, die kosten aber einige zig €. Den Wickelkern ausbauen und vorsichtig abwickeln, mit Glück ist der Fehler an der "Oberfläche".
Einen Doppelelko kann man bei dieser Schaltung nicht nehmen. Man könnte statt der hintereinander geschalteten Elkos C2/C3, C4/C5 je einen Elko mit ausreichender Spannungsfestigkeit nehmen. Faustformel die sek. Spannung am Trafo * 1,4 plus einem Sicherheitszuschlag. Bis 500 V lassen sich Elkos noch gut besorgen. In diesem Fall 33 oder 22 µF nehmen.

MFG Nobby

Zuletzt bearbeitet am 04.12.12 01:29

04.12.12 09:30
ingodergute 

Moderator

04.12.12 09:30
ingodergute 

Moderator

Re: Netzgerät für Röhrenschaltungen defekt

Hallo Jan,

die Anodenspannnungswahl ist ja mutig. Nicht benötigte Wicklungen des Netztrafos werden einfach kurzgeschlossen .

Viele Grüße Ingo.

04.12.12 20:20
regency 

500 und mehr Punkte

04.12.12 20:20
regency 

500 und mehr Punkte

Re: Netzgerät für Röhrenschaltungen defekt

Hallo Nobby, Ingo und an alle!

ingodergute:
die Anodenspannnungswahl ist ja mutig. Nicht benötigte Wicklungen des Netztrafos werden einfach kurzgeschlossen .
Au Weiha, ein "Schweißtrafo" sollte das doch nicht werden!!! Das korrigierte Bild habe ich oben ersetzt.
nobby:
Den Wickelkern ausbauen und vorsichtig abwickeln, mit Glück ist der Fehler an der "Oberfläche".
Eine RÄTSELFRAGE fiel mir mit der Spule ein (die Lösung ergibt sich, wenn die Spule abgewickelt ist):

Kann man mit Messungen von Außen herausbekommen, wo ungefähr die Unterbrechung liegt, bzw. in welche Teil-Induktivitäten die Spule zerlegt wurde?

Mit dem Masseanschluss ist das ein Vierpol mit Ein und Ausgang. Die gemessene Wicklungskapazität zwischen beiden Teilwicklungen ist 1,36 nF; die innere Teilwicklung hat zum Kern (Masse) etwa 0,13 nF die äußere etwas weniger 0,12 nF. Die Ohmschen Widerstände müssten in Summe 310 Ohm und die Induktivitäten in Summe 11,5 Henry ergeben, wenn der Aufdruck stimmt.

Wie könnte das Ersatzschaltbild aussehen? Hier ein Vorschlag.


Schöne Grüße,
Jan

Zuletzt bearbeitet am 04.12.12 20:24

Datei-Anhänge
Drosselsp1.GIF Drosselsp1.GIF (440x)

Mime-Type: image/gif, 4 kB

04.12.12 21:09
ingodergute 

Moderator

04.12.12 21:09
ingodergute 

Moderator

Re: Netzgerät für Röhrenschaltungen defekt

Hallo Jan,

wenn Du von beiden freien Anschlüssen jeweils nach Kernmasse die Resonanzfrequenz des resultierenden Serienschwingkreises bestimmst, dann kannst Du die Windungszahl vielleicht abschätzen.

Viele Grüße

Ingo.

04.12.12 22:43
nobbyrad58 

500 und mehr Punkte

04.12.12 22:43
nobbyrad58 

500 und mehr Punkte

Re: Netzgerät für Röhrenschaltungen defekt

Hallo Jan!

Die Idee ist nicht schlecht, wird aber experimentell bleiben. Könnte mir vorstellen, das die Kapazität sich nicht gleichmäßig zwischen den Wicklungen und dem Eisenkern verteilt. So wie Ingo es vorschlägt könnte es gehen. Zu einer Reparatur müsste der Kern sowieso abgewickelt werden.
Eine Idee ist mir gerade gekommen: Eine "dicke Spule" aus einigen zig. Windungen um den Kern oder die ganze Drossel wickeln und dann ein starkes Wechselfeld mit 50 Hz erzeugen. Wenn man die unterbrochene Spule ais zwei Teilinduktivitäten die durch eine Kapazität, entstanden durch die enge Wicklung, verbunden ist sieht, könnte man auf der unterbrochenen Seite eine kleine Spannung messen. Die Unterschiede der Spannungen würden dann Aufschluss über die Lage der Unterbrechung geben können. Ob mein Gedanke richtig ist könnten andere beantworten.

MFG Nobby

Zuletzt bearbeitet am 04.12.12 23:04

05.12.12 21:51
regency 

500 und mehr Punkte

05.12.12 21:51
regency 

500 und mehr Punkte

Re: Netzgerät für Röhrenschaltungen defekt

Hallo Ingo, Nobby und alle Interessierte,
die Serienresonanz beider Anschlüsse einzeln gegen Masse konnte ich messtechnisch nicht ermitteln, Ingo. Aber die Frequenz-Übertragungsfunktion in beide Richtungen ist möglich. Hier das Ergebnis.



Spannungsüberhöhungen sind eindeutig da.Auch bei etwas unterschiedlichen Frequenzen. Aber beide Spulen sind fest gekoppelt und beeinflussen sich gegenseitig. Passt das Ersatzschaltbild dazu? Nobby, ich sehe, du hast auch Spass am Ausprobieren und Experimentieren! Das lasse ich mir durch den Kopf gehen: Von außen induktiv einspeisen, gute Idee. Fortsetztung folgt, bevor es ans Eingemachte, äh Abwickeln geht...

Schöne Grüße,
Jan

Datei-Anhänge
Frequ.gif Frequ.gif (398x)

Mime-Type: image/gif, 18 kB

05.12.12 22:04
ingodergute 

Moderator

05.12.12 22:04
ingodergute 

Moderator

Re: Netzgerät für Röhrenschaltungen defekt

Hallo Jan,

tiefere Frequenz und höhere Güte am Außenanschluss. Da wird wohl der Bruch weit innen liegen.

Gruß Ingo.

06.12.12 22:51
regency 

500 und mehr Punkte

06.12.12 22:51
regency 

500 und mehr Punkte

Re: Netzgerät für Röhrenschaltungen defekt

Hallo Ingo und Nobby,
was du aus den Frequenzgängen herausgelesen hast, Ingo, kann ich so nachvollziehen. Nur das Ergebnis ist leider nicht das erhoffte!! Jetzt zu Nobby´s Idee. Ein kurzer und starker magnetischer Impuls durch die Spule und dann unmittelbar das Spannungsmaximum am jeweiligen Ende messen.

Dazu habe ich einen kleinen und starken Elektromagneten verwendet (Aufdruck 24 V DC, 5 Watt, Hersteller ist kryptisch). Der ist komplett vergossen, so dass das Innenleben nicht herauszubekommen ist. Ich war verblüfft, als ich die Oszibilder sah. Der Grund: Der Magnet macht extrem kurze und starke Rechteckimpulse periodisch in einigen 10 Millisekunden Abstand. Die periodische Zeitfunktion zeigt dann das Abklingen der Induktionsspannung. Wow! Man kann also mit dem Teil annähernd die Eigenfrequenz und Güte (Bandbreite) ermitteln, Übertrager und Lautsprecher testen, aber das ist mal einen eigenen Thread Wert...



Zur Netzdrossel. Die Amplituden der Anfänge der Zeitsignale erhalten sich wie 3 zu 1, egal an welcher Stelle und in welchem Abstand der Impulsmagnet ist. Die äußere Wicklung hat dabei die größere Induktivität, Ingos Voraussage würde sich bestätigen. Ich fürchte nur, dass meine ab- und neugewickelte Spule doppelt so dick bei halber Induktion werden wird.

Schöne Grüße,
Jan

Datei-Anhänge
Zeitsignal.jpg Zeitsignal.jpg (372x)

Mime-Type: image/jpeg, 15 kB

08.12.12 00:30
regency 

500 und mehr Punkte

08.12.12 00:30
regency 

500 und mehr Punkte

Re: Netzgerät für Röhrenschaltungen defekt

Hallo zusammen,
die Stelle ist gefunden: es war eine vom Hersteller gemachte verdrillte Lötverbindung, schön in durchsichtigem Ölband verklebt. Ach ja, Material war knapp im Sozialismus, dachte ich und wickelte weiter, weil kein Bruch zu sehen war. Als der gesamte Draht mit sämtlichen Ölpapierlagen abgespult war, dämmerte es wieder (grrrh, wie blöd von mir).

Die Wickelgeschichte war sehr abenteuerlich, jetzt habe ich alles bis zur Lötstelle wieder ordentlich auf dem Spulenkörper (Bilder von den improvisierten Wickelvorrichtungen folgen später). Die Drossel ist inzwischen unbezahlbar, gemessen in Hobbystunden...

Die innere Wicklung hat gemessene 223 Ohm und die äußere hatte 81 Ohm, Induktivitäten also ungefähr 3:1, nur anders herum als vermutet. Wie passt das jetzt mit den Messungen zusammen? Das muss ich nochmal ansehen, irgendwo steckt ein Denk- oder Messfehler. Komme aber erst nächste Woche dazu.

Schöne Grüße,
Jan

 1 2
 1 2
Anodenspannnungswahl   Netzgerät   Drosselwicklungsaktion   Gleichspannungswiderstand   Längs-Nachregelstufe   Serienschwingkreises   Sicherheitszuschlag   Hochvolt-Netzgerät   Frequenz-Übertragungsfunktion   Wickelvorrichtungen   Teilinduktivitäten   Teil-Induktivitäten   Spannungsüberhöhungen   Schul-Experimentiernetzgerät   Wicklungskapazität   Einweggleichrichtung   Noppenverpackungsfolie   Brückengleichrichter   Fingerspitzengefühl   Röhrenschaltungen