| Passwort vergessen?
Sie sind nicht angemeldet. |  Anmelden

Sprache auswählen:

Wumpus Gollum Forum von
Wumpus Welt der (alten) Radios
Sie sind nicht angemeldet.
 Anmelden

Koerting 10/SE7350W Vorstufen-Superhet von 1938
  •  
 1
 1
07.05.19 11:33
wumpus 

Administrator

07.05.19 11:33
wumpus 

Administrator

Koerting 10/SE7350W Vorstufen-Superhet von 1938

Hallo zusammen,

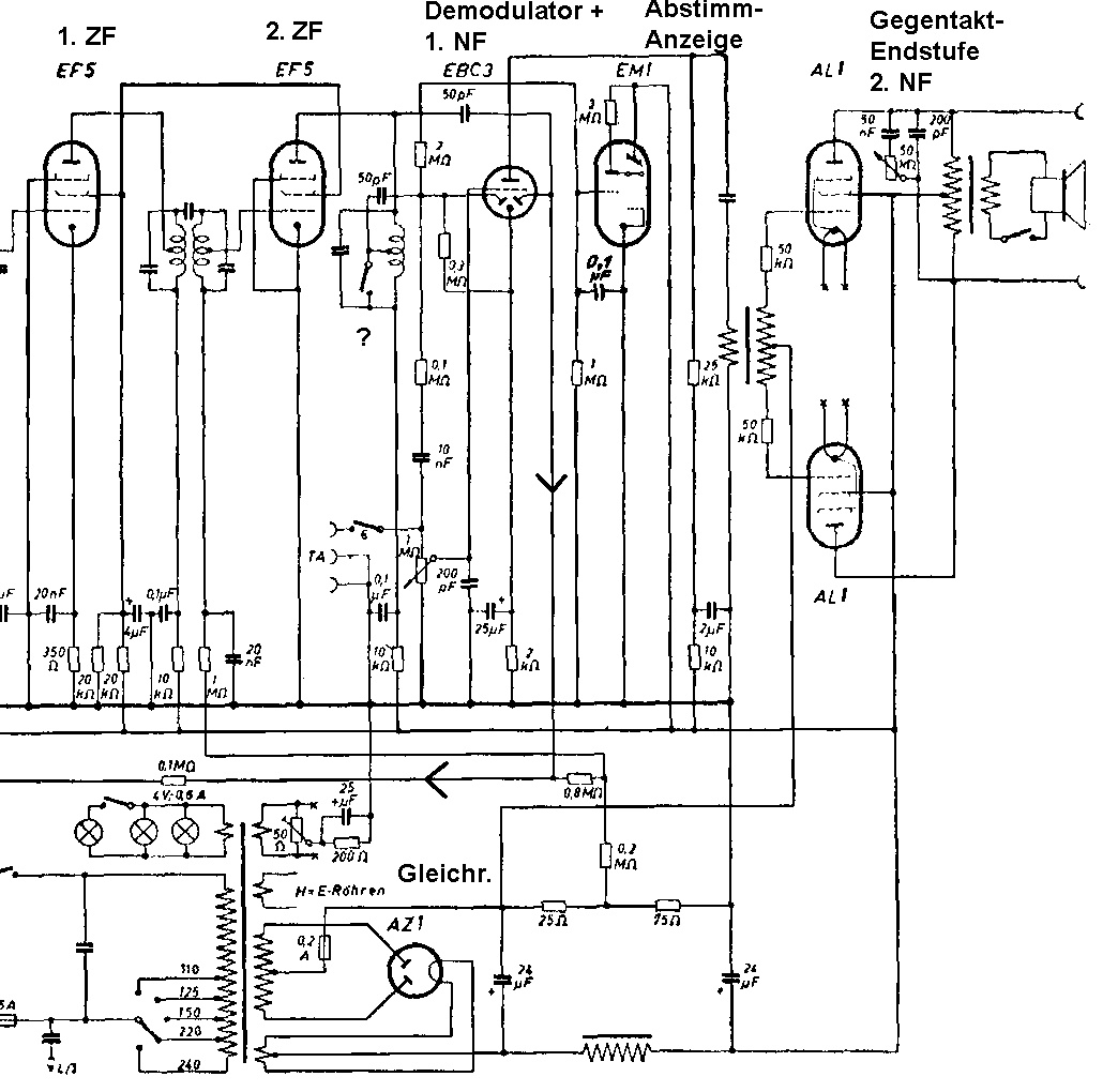
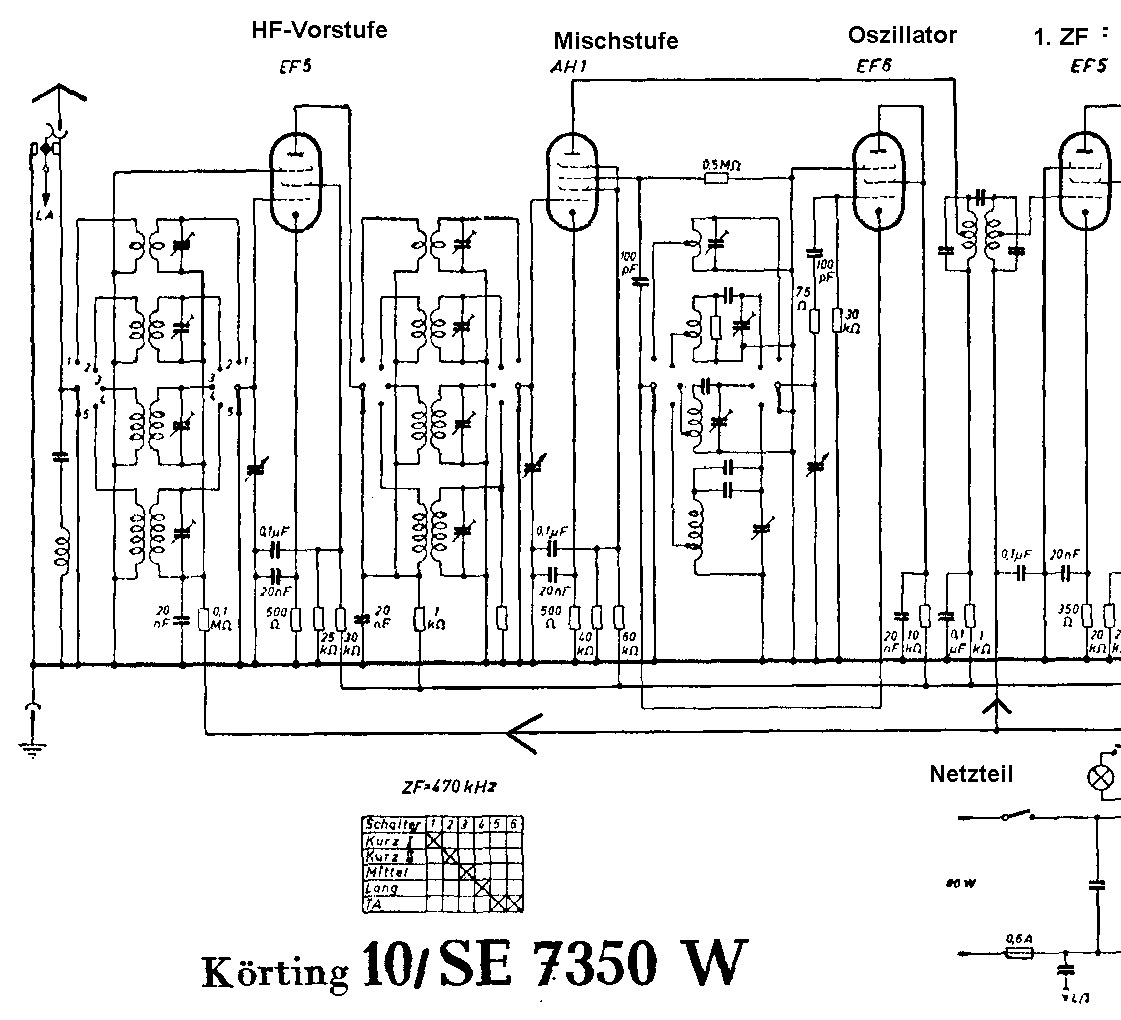
per Zufall bin ich auf das Schaltbild des Koerting 10/SE7350W von 1938 gestoßen. Das ist ein 10-Röhren-Großsuper mit 8 Kreisen und abgstimmter HF-Vorstufe und 2 ZF-Stufen und getrenntem Oszillator. Eine Abstimmanzeige-Röhre und eine leistungsstarke Gegentakt-Endstufe wäre noch zu nennen. Ach ja, das Gerät hat eine eigene Regelspannungs-Diode, die auf die HF-Vorstufe und die 1.ZF wirkt.

Klar, eine Klangregelung, 2 x Kurzwelle, eine Lichtnetz-Antenne, einen Entbrummer und ein TA-Anschluß ist auch vorhanden. Ein kleines Fragezeichen habe ich bei dem letztem ZF-Filter und dem dortigen Schalter gemacht. Bandbreiten-Umschaltung?

Hervorzuheben ist die Tatsache , dass hier trotz Mehrgitter-Mischröhre ein getrennter Oszillator mit einer EF5 verwendet wird. Ein getrennter Oszillator hat aber Vorteile. Ein weiteres Qualitätsmerkmal des Geräts.

Merkwürdigerweise finde ich im WWW und in historischen Katalogen kein Foto und keine Vorstellung des Modells (auch bei radiomuseum.org nicht). Ist das Ding überhaupt gebaut worden?

Wie dem auch sei, ein interessantes und leistungsstarkes Radio.

Da das Schaltbild recht groß ist, habe ich ein Gesamtbild und dann noch einmal links und rechts hochgeladen, am besten auf die kleines Vorschaubilder unter dem Beitrag klicken.








Grüße von Haus zu Haus
Rainer, DC7BJ (Forumbetreiber)

Welt der alten Radios:
http://www.welt-der-alten-radios.de

Wumpus-Gollum-Forum:
http://www.wumpus-gollum-forum.de/forum

Virtuelle Voxhaus-Gedenktafel:
http://www.voxhaus-gedenktafel.de

Wumpus bei youtube:
https://www.youtube.com/user/MyWumpus

Zuletzt bearbeitet am 07.05.19 17:13

Datei-Anhänge
koerting-10-se7350w-gesamt.jpg koerting-10-se7350w-gesamt.jpg (357x)

Mime-Type: image/jpeg, 433 kB

koerting-10-se7350w-links.jpg koerting-10-se7350w-links.jpg (350x)

Mime-Type: image/jpeg, 237 kB

koerting-10-se7350w-rechts.jpg koerting-10-se7350w-rechts.jpg (355x)

Mime-Type: image/jpeg, 215 kB

regency, Debo und Airwaves gefällt der Beitrag.
!
!!! Fotos, Grafiken nur über die Upload-Option des Forums, KEINE FREMD-LINKS auf externe Fotos.    

!!! Keine Komplett-Schaltbilder, keine Fotos, keine Grafiken, auf denen Urheberrechte Anderer (auch WEB-Seiten oder Foren) liegen!
Solche Uploads werden wegen der Rechtslage kommentarlos gelöscht!

Keine Fotos, auf denen Personen erkennbar sind, ohne deren schriftliche Zustimmung.

Den Beitrag-Betreff bei Antworten auf Threads nicht verändern!
07.05.19 13:30
HB9 

500 und mehr Punkte

07.05.19 13:30
HB9 

500 und mehr Punkte

Re: Koerting 10/SE7350W Vorstufen-Superhet von 1938

Hallo Rainer,

der fragliche Schalter schliesst die ZF kurz, wenn er eingeschaltet ist. So wird bei Plattenspielerbetrieb verhindert, dass ein Radiosender hörbar wird, die Radio-Stufen werden ja nicht abgeschaltet. Somit ist dieser Schalter (der wohl Nummer 5 im Schalterdiagramm entspricht) bei Plattenspielerbetrieb geschlossen und bei Radiobetrieb offen.

Erstaunlich ist hier die Verwendung einer AZ1, für so viele Röhren und Gegentakt-Endstufe ist die etwas knapp bemessen, normalerweise wäre hier eine AZ4 angesagt. Die Verwendung der direkt geheizten AL1 als Endstufe ist auch nicht mehr ganz zeitgemäss, da gab es mit der AL4 ebenfalls eine bessere Alternative.
Ansonsten ein hübsches Gerät, sofern es auch gebaut wurde, schaltungstechnisch ähnlich zu meinem Albis, der aber gut 10 Jahre jünger ist.

Gruss HB9

07.05.19 17:04
wumpus 

Administrator

07.05.19 17:04
wumpus 

Administrator

Re: Koerting 10/SE7350W Vorstufen-Superhet von 1938

Hallo HB9,

ich habe jetzt in einem andern Schaltbild auch die 5 und 6 für TA gefunden. Der Ruhestrom der beiden Endröhren könnte bei B auf der Kennlinie liegen, was zu einem geringen Strom bei Aussteuerung 0 führen würde. Bei Last müssten dann eben die Netzelkos die Stromspitzen abfangen.

Das Gerät ist ein wenig wie ein Phantom. Habe zwischenzeitlich in diversen Unterlagen nach dem 10/SE7350W gesucht. Man findet Schaltbilder aus verschiedenen Quellen, aber keine Katalogeinträge. Mit scheint (wegen der Röhrenbestückung) auch 1938 als zu spät angesetzt. Da eine EM1 drinnen ist, muß wohl eher 1937 angenommen werden.

Hier ein externer Link zur einer PDF-Datei, die das auch bestätigt:
http://www.herbert-boerner.de/Beitraege/...ting1931-40.pdf

Etwas widersprüchlich radiomuseum.org mit Koerting 10:
https://www.radiomuseum.org/r/korting_10_export.html

Dort mal 2 x KW oder 3 x KW, 9 oder 10 Röhren. Könnte es sich also um einen Koerting 10 handeln?

Vielleicht hat ja Jemand belegbare Hinweise auf reale Existenz das Geräts ...


Grüße von Haus zu Haus
Rainer, DC7BJ (Forumbetreiber)

Welt der alten Radios:
http://www.welt-der-alten-radios.de

Wumpus-Gollum-Forum:
http://www.wumpus-gollum-forum.de/forum

Virtuelle Voxhaus-Gedenktafel:
http://www.voxhaus-gedenktafel.de

Wumpus bei youtube:
https://www.youtube.com/user/MyWumpus

Zuletzt bearbeitet am 07.05.19 17:12

07.05.19 19:10
Debo 

500 und mehr Punkte

07.05.19 19:10
Debo 

500 und mehr Punkte

Re: Koerting 10/SE7350W Vorstufen-Superhet von 1938

Hallo Zusammen,

also die typischen Körting Reparaturmappen listen keine Exportmodelle. Der ist wohl ein "Crystalphone Insulinde, Brey en Co., Larsen de, (H.W.K.), Den Haag" produziert für niederländisch Indien, Tropenfest für erhöhte Luftfeuchtigkeit etc.
Ein reales Sammlerbild ausser Papierillustration gibt es auch keines.

Gruss
Debo

Zuletzt bearbeitet am 07.05.19 19:12

 1
 1
Wumpus-Gollum-Forum   Lichtnetz-Antenne   Qualitätsmerkmal   Mehrgitter-Mischröhre   10-Röhren-Großsuper   Katalogeinträge   Bandbreiten-Umschaltung   Regelspannungs-Diode   welt-der-alten-radios   schaltungstechnisch   Voxhaus-Gedenktafel   Abstimmanzeige-Röhre   zwischenzeitlich   Röhrenbestückung   Merkwürdigerweise   Vorstufen-Superhet   Plattenspielerbetrieb   widersprüchlich   Gegentakt-Endstufe   Papierillustration