| Passwort vergessen?
Sie sind nicht angemeldet. |  Anmelden

Sprache auswählen:

Wumpus Gollum Forum von
Wumpus Welt der (alten) Radios
Sie sind nicht angemeldet.
 Anmelden

Röhren Regeneriergerät 1947
  •  
 1
 1
16.07.15 20:02
nobbyrad58 

500 und mehr Punkte

16.07.15 20:02
nobbyrad58 

500 und mehr Punkte

Röhren Regeneriergerät 1947

Hallo Zusammen!

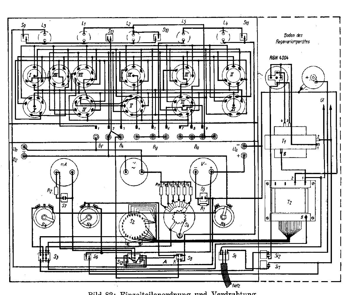
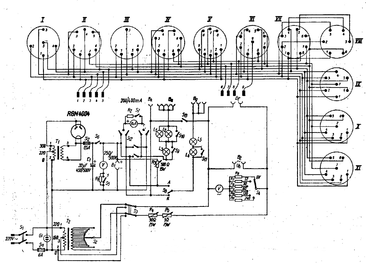
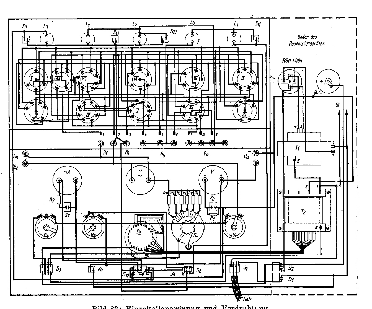
Ich hoffe das geht so. Es scheint ein Interesse an alten Regeneriergeräten für Röhren zu bestehen. Im Netz sind einige zu finden. Hier ein Selbstbaugerät von 1947.
Die Glühlampen haben 25 - 100 W, je nach Röhrentyp.








MFG Nobby

.

Datei-Anhänge
Regeneriergerät 1947 - 48.jpg Regeneriergerät 1947 - 48.jpg (352x)

Mime-Type: image/jpeg, 293 kB

Schaltbild Regeneriergerät.jpg Schaltbild Regeneriergerät.jpg (362x)

Mime-Type: image/jpeg, 283 kB

Verdrahtungsplan Regeneriergerät_2.jpg Verdrahtungsplan Regeneriergerät_2.jpg (336x)

Mime-Type: image/jpeg, 426 kB

Noch gefällt der Beitrag keinem Nutzer.
!
!!! Fotos, Grafiken nur über die Upload-Option des Forums, KEINE FREMD-LINKS auf externe Fotos.    

!!! Keine Komplett-Schaltbilder, keine Fotos, keine Grafiken, auf denen Urheberrechte Anderer (auch WEB-Seiten oder Foren) liegen!
Solche Uploads werden wegen der Rechtslage kommentarlos gelöscht!

Keine Fotos, auf denen Personen erkennbar sind, ohne deren schriftliche Zustimmung.

Den Beitrag-Betreff bei Antworten auf Threads nicht verändern!
17.07.15 09:54
Wolle 

500 und mehr Punkte

17.07.15 09:54
Wolle 

500 und mehr Punkte

Re: Röhren Regeneriergerät 1947

Hallo liebe Forumer.

Bitte Vorsicht bei der Umsetzung der Schaltung des vorgeschlagenen Regeneriergerätes. Es gibt hier keine Netztrennung. Deshalb ist der Schaltungsvorschlag wie ein Allstromgerät zu betrachten und möglichst über einen Trenntrafo zu betreiben.

Mit vielen Grüssen.
Wolle.

17.07.15 15:28
nobbyrad58 

500 und mehr Punkte

17.07.15 15:28
nobbyrad58 

500 und mehr Punkte

Re: Röhren Regeneriergerät 1947

Hallo an Alle!

Klar das da nur erfahrene Personen sich mit beschäftigen sollten. Die ganze Sache ist eben aus der Not der Nachkriegszeit entstanden.
Die Beschreibung der Schaltung ist nicht so stringent, weil vorhandene Teile verwendet werden können.

Die Einzelteilliste:

C1 32µF 450, 500 V
R1 Vorwiderstand für 500 V (Wert je nach Instrument) (1)
R2 Parallelwiderstand für 400 mA Meßbereich (1)
R3 Regelwiderstand 500 Ohm, 15 W
R4 Regelwiderstand 50 Ohm, 75 W
R5 Regelwiderstand 5 Ohm, 75 W
R6 - R11 Vorwiderstände für 6, 12, 30, 60, 120, und 240 V Meßbereich (1)
S1 Zweipoliger Netzschalter
S2 Stufenschalter, 15polig
S3 Zweipoliger Umschalter
S4 Stufenschalter, 6polig
S5, S6, S7, S9, S10, S11 einpoliger Kippschalter
S8 einpoliger Netzschalter
T1 Netztransformator 1 X 300 V, 4 V, 4 A
Heiztransformator 1,3 - 110 V
T2 Röhre RGN 4004
Kleinmaterial, Buchsen, Röhrenfassungen.

Das ist die originale Liste. Die Glühlampen 25 - 100 W. Regeneriervorschrift von Köppen und Jacobs.

MFG Nobby

 1
 1
Regelwiderstand   Einzelteilliste   Selbstbaugerät   Vorwiderstand   Stufenschalter   Heiztransformator   vorgeschlagenen   Regeneriergeräten   Röhrenfassungen   Regeneriervorschrift   Allstromgerät   Kleinmaterial   Nachkriegszeit   Regeneriergerät   Netztransformator   Parallelwiderstand   Regeneriergerätes   Schaltungsvorschlag   Vorwiderstände   Netzschalter