| Passwort vergessen?
Sie sind nicht angemeldet. |  Anmelden

Sprache auswählen:

Wumpus Gollum Forum von
Wumpus Welt der (alten) Radios
Sie sind nicht angemeldet.
 Anmelden

Fehler in Horizontalendstufe mit Thyristoren
  •  
 1 2 3
 1 2 3
21.12.11 01:09
Monsterwickie 

250-499 Punkte

21.12.11 01:09
Monsterwickie 

250-499 Punkte

Fehler in Horizontalendstufe mit Thyristoren

Hallo zusammen,
ich habe im Sommer einen Loewe Sensotronic mit 2 Thyristoren in der Horizontalendstufe bekommen.
Nachdem ich alle Elkos und Impulskondensatoren getauscht habe, habe ich versucht das Gerät wiederzubeleben. Leider erfolglos.
Die Röhre wird geheizt und auf der Horizontalendstufe kommt nur ein bang...bang (klingt wie ein 2 takter, eben unregelmäßig).
Habe es nach einigen Versuchen dran gegeben, da dieser (ich glaube der heißt) Kommutierungsübertrager sehr schlecht aussieht und habe mich damit abgefunden, daß dieser wohl defekt sein muß?!?!?!.
Begleitet von diesem Geräusch ist eine hohe Stromaufnahme (3-5 Ampere).
Egal ob mit oder ohne Zeilentrafo!

Jetzt habe ich von einem TV-Sammler einige seiner Geräte übernommen.
Darunter, sind 5 Grundig Exemplare mit was?, RICHTIG Thyristoren in der Horizontalendstufe.
Schaltpläne sind leider keine vorhanden oder im Internet nicht zu finden.
2 der Grundigs haben das gleiche Chassis und haben eine A66-410x Deltafarbbildröhre.
Einer davon in einem desolaten Zustand (optisch, vor allem das Chassis).
Kondensatoren neu, läuft...
An den anderen habe ich mich noch nicht rangetraut, da wird nur die Bildröhre geheizt, mehr tut sich da nicht.

Jetzt zur eigentlichen Frage:
Ich versuche gerade den 3. Grundig (Super Color W8250, A66-500x) zu reanimieren und ratet mal wo die Reise hingeht?, richtig. Nur bei dem klingt es besser. Mehr wie ein 1 Zylinder 4 takter im Standgas.
Habe schon die Thyristoren aus einem anderen Gerät geholt, erfolglos.
Taktgleich mit dem „bang“, zieht das Gerät auch unheimlich viel Strom (ca. 3-4 Ampere).
Nimmt man den (ich vermute es mal) Hinlaufthyristor aus. Schweigt das Gerät.
Nimmt man den Thyristor, der dem Zeilentrafo näher liegt ändert sich nichts.
Auch hier: Egal ob mit oder ohne Zeilentrafo!
Ich habe die Module, die auch in andere Geräte passen getestet. An den Teilen liegt es nicht.
Spannungen, die auch ohne Horizontalendstufe da sein müssten, sind da.

Woran kann es liegen?
Im Internet finde ich zu diesem Fehler nichts.

Kommutierungsübertrager, Zeilentrafo, doch defekte Thyristoren, meine Unfähigkeit?

Beim oberen Thyristor kann man den Zündimpuls mit dem Oscar richtig gut sehen.
Bei dem unteren kommt zwar was sinusförmiges an, aber ohne Pläne und nötigem Wissen....
Die Kiste hat sogar schon dieses Uhranzeigemodul drin.

Der 5. Grundig ist ein Büchsenchassis und habe beim suchen nach Informationen zu diesem Fehler erfahren müssen, daß der auch Thyristoren enthält L.
Ehrlich gesagt, bin ich mittlerweile den Geräten mit Thyristoren gegenüber, was die Erhaltung angeht, sehr skeptisch.
Aber die Büchse lebt mit guten Bild, mit allen Originalteilen.
Dem verpasse ich erst später neues Elkos.

Sorry, wegen dem vielen Text, aber irgendwie muß ich es beschreiben.

Gruß


Hanno

Noch gefällt der Beitrag keinem Nutzer.
!
!!! Fotos, Grafiken nur über die Upload-Option des Forums, KEINE FREMD-LINKS auf externe Fotos.    

!!! Keine Komplett-Schaltbilder, keine Fotos, keine Grafiken, auf denen Urheberrechte Anderer (auch WEB-Seiten oder Foren) liegen!
Solche Uploads werden wegen der Rechtslage kommentarlos gelöscht!

Keine Fotos, auf denen Personen erkennbar sind, ohne deren schriftliche Zustimmung.

Den Beitrag-Betreff bei Antworten auf Threads nicht verändern!
21.12.11 17:24
Funkschrotti 

100-249 Punkte

21.12.11 17:24
Funkschrotti 

100-249 Punkte

Re: Fehler in Horizontalendstufe mit Thyristoren

Hallo Hanno,

wenn die Stromaufnahme auch ohne Zeilentrafo sehr hoch ist, kann man auf jeden Fall den Zeilentrafo und den Kommutierungstrafo als Fehlerquelle ausschließen. Die Zeilentrafos sind in der Regel bei solchen Geräten sehr robust, ebenso einen defekten Kommutierungstrafo habe ich in der aktiven Zeit der Fernsehreparatur nie erlebt, es ist daher wenig wahrscheinlich das dieser defekt ist.
Offensichtlich liegt ein dicker Kurzschluß oder eine Fehlsteuerung der Thyristoren vor, das sollte auf jeden Fall leicht zu finden sein, am besten den Stromlaufplan mal genau verfolgen.
Bei den Thyristoren ist es unbedingt wichtig, das man die richtigen Original- oder Vergleichstypen nimmt, da gibt es eine Fülle von Typen die bei unterschiedlichen Herstellern verschiedene Bezeichnungen haben.
Hinlaufthyristor mit und ohne Diode, Rücklaufthyristor mit und ohne Diode und was es alles gibt. Die Thyristoren selbst sind im allgemeinen ziemlich robust, Fehler findet man häufiger in schlechten Lötstellen und den unmittelbar am Thyristor liegenden Bauteilen, zum einen die Hochlastwiderständen und dann die blauen FKP-Kondensatoren. Die impulsfesten blauen FKP-Kondensatoren dürfen nur durch typengleiche ersetzt werden, niemals rote, grüne oder gelbe Kondensatoren anderer Typenreihen verwenden !
Anleitungen in Buchform gibt es z. B. in "Erfolgreicher Fernsehservice" oder so ähnlich, da werden systematische Fehlersuchen in einzelnen Funktionsstufen der Geräte genau beschrieben, u. a. auch wie man am besten vorgeht in Thyristorendstufen. Das Buch gibt es in verschiedenen Auflagen, Autor ist glaube ich Heinrich Lummer, aus dem Franzis-Verlag (Reihe Franzis Werkstattbücher). Sollte man mal lesen...

Gruß

Roland

Zuletzt bearbeitet am 21.12.11 17:29

21.12.11 18:12
Monsterwickie 

250-499 Punkte

21.12.11 18:12
Monsterwickie 

250-499 Punkte

Re: Fehler in Horizontalendstufe mit Thyristoren

Hallo,
Danke für die Antwort.
Wenn ich nur einen Stromlaufplan hätte.

Gruß


Hanno

21.12.11 18:16
Monsterwickie 

250-499 Punkte

21.12.11 18:16
Monsterwickie 

250-499 Punkte

Re: Fehler in Horizontalendstufe mit Thyristoren

Hallo,
Wo ist denn der Unterschied zwischen blau und rot?
Ich habe hier rote Wima FKP-1 Kondensatoren liegen.

Gruß


Hanno

21.12.11 18:55
Mark-Andre 

500 und mehr Punkte

21.12.11 18:55
Mark-Andre 

500 und mehr Punkte

Re: Fehler in Horizontalendstufe mit Thyristoren

Hallo Hanno.

Da ich das hier grad las,und ich auch einen alten Grundig Supercolor 5031 Bj1973 Fernseher besitze (der leider auch noch nicht läuft),wollte ich fragen ob du noch zufällig eine Kanalklappe übrig für so ein oder ähnliches Modell besitzt?Suche schon seit Monaten vergeblich nach so einer Klappe. Da steht groß "Grundig" und "Super Color" drauf bzw für dieses Modell: radiomuseum.org/images/radio/grundig/super_color_5031_788460.jpg
Dank schonmal!

Mfg Andre

21.12.11 20:44
Monsterwickie 

250-499 Punkte

21.12.11 20:44
Monsterwickie 

250-499 Punkte

Fehler in Horizontalendstufe mit Thyristoren

Hi Andre,
so ein ähnliches Modell habe ich. Der läuft sogar noch.
Aber auch da fehlt diese Klappe.
Ich verzweifel an dieser Thyristortechnik.
Aber ich gebe nicht auf.

Ohne MfG aber
mit freundlichen Grüßen

Hanno

21.12.11 21:04
Wolle 

500 und mehr Punkte

21.12.11 21:04
Wolle 

500 und mehr Punkte

Re: Fehler in Horizontalendstufe mit Thyristoren

Hallo Hanno.

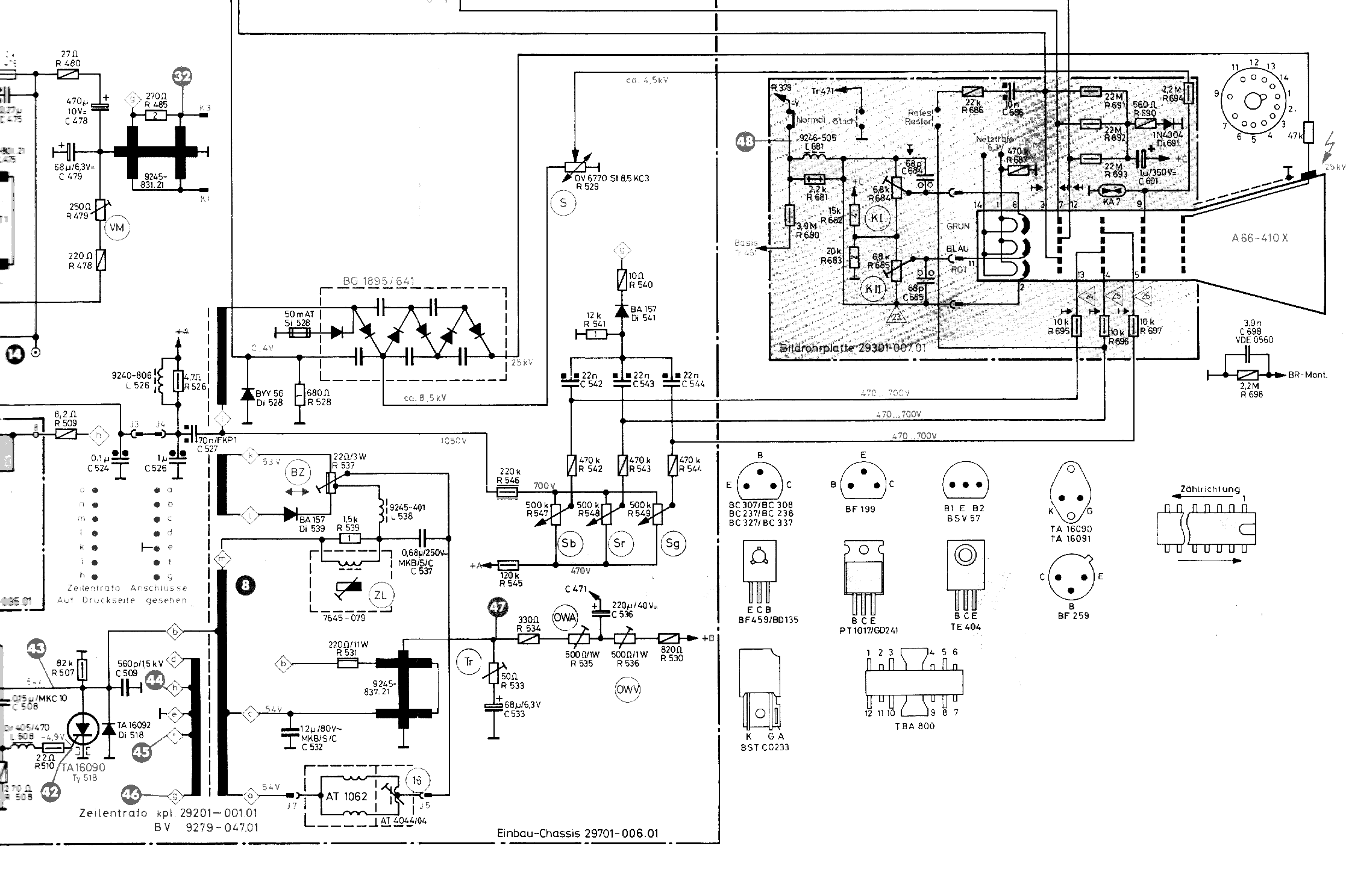
Anbei die grundsätzliche Schaltung der Thyristorablenkung bei Grundig. Nach meiner Erinnerung machen die Kondensatoren kaum Ärger. Häufiger fallen die Dioden aus. Bei einem Ersatz müssen die Srombelastung und die Schaltgeschwindigkeit beachtet werden. Bei den Kondensatoren sind Strombelastung und Einsatzfrequenz wichtig. Der Typ "FKP1" von Wima dürfte als Ersatz geeignet sein.

Mit vielen Grüßen.
Wolle

Datei-Anhänge
thy1a.png thy1a.png (728x)

Mime-Type: image/x-png, 195 kB

thyr1b.png thyr1b.png (743x)

Mime-Type: image/x-png, 144 kB

21.12.11 21:50
roehrenfreak

nicht registriert

21.12.11 21:50
roehrenfreak

nicht registriert

Re: Fehler in Horizontalendstufe mit Thyristoren

Hallo Hanno,

Grundig, Thyristor-Zeilenendstufen, Blechbüchsen-Chassis ... oh Gott - da fallen mir wieder alle, wirklich alle Sünden ein

1: Zeilentrafos und Kommutierungstrafos - allesamt unauffällig. Die haben wirklich gehalten. Nur die Lötstellen daran nicht!!! Unbedingt kontrollieren! Es können schwere Folgeschäden eintreten, bis hin zum Zimmerbrand!

2: Die erwähnten blauen FKP-Kondensatoren: Und ich kann Funkschrotti nur beipflichten - sie dürfen nur und ausschliesslich durch die gleichen Typen ersetzt werden! Auch die Kapazität muss (!!!) genau passen! Wie oben bei den Trafos: Die Lötstellen sind ein heisses Problem!

3: Die Thyristoren sind längst nicht so robust, wie angenommen. Im Gegenteil - Wenn das Timing wegen weggelaufener Bauteilwerte oder fehlender Last (H-Ablenkspule) nicht mehr stimmt, sterben sie augenblicklich nach dem Einschalten. Diese schmerzliche Erfahrung musste ich vor gut 33Jahren an einem Kuba-Chassis machen. Ganze fünf Thy.-Paare - und die waren schw...-teuer - hat es mich gekostet!

4: Fehlersuche in Thy.-Endstufen ist in der Tat sehr anspruchsvoll. Tipp: Man kann den Hinlauf-Thy. (das ist der am ZTR) kurzschliessen. Wenn dann die Stromaufnahme in einem plausiblen Bereich von knapp unter einem Ampere liegt und der Rücklauf- (Kommutierungs-)kreis arbeitet, liegt der Fehler im Hinlaufkreis. Sehr gern starben bei diesen Geräten die Hochspannungs-Kaskaden (BG1895...).

5: Unbedingt auch prüfen: Lötstellen an den Treibertrafos im Gate-Kreis zu den Thy's. Obwohl scheinbar wenig belastet, gab es hier immer wieder Befund!

An den Grundig-Chassis bewahrheitete sich leider die Weisheit: Haste einen Grundig, lötest du dich wundig! Die Lötstellen, besonders in der ZE, im Netzteil (besonders betroffen die Hochlastwiderstände oben am Chassisrand) und in der Vertikal-Endstufe (Modul- wie auch Chassis-seitig) waren deutlich auffällig.

WICHTIG: Sollten noch gelbe 1µF-Netz-Entstörkondensatoren eingebaut sein - raus damit! Das sind potenzielle Brandbomben!!!

Desweiteren fielen die Bild-ZF-Module gehäuft auf. Sie neigten zu wildem Schwingen, was an aufbrechenden Durchkontaktierungen der Platine lag.

Zu guter Letzt war die Abstimmeinheit ein echtes Sorgenkind. Hier brachen sehr oft die weissen "Abstimmreiter" in den Mehrgang-Abstimmpotenziometern. Es gab sie als einzelnes Ersatzteil und waren mit etwas Geschick und Fingerspitzengefühl recht gut zu wechseln.



Freundliche Grüsse,
Jürgen rf

Die Natur als Vorbild hat sich seit Millionen von Jahren bewährt und ist analog - sonst gäbe es schliesslich keine Dämmerung!
http://www.rettet-unsere-radios.de

21.12.11 22:30
Monsterwickie 

250-499 Punkte

21.12.11 22:30
Monsterwickie 

250-499 Punkte

Re: Fehler in Horizontalendstufe mit Thyristoren

Hi
das klingt ja mehr so, als sollte ich die Kisten als Teileträger in die Ecke stellen und nichts dran machen.
Als ich die Thyristoren gesehen habe, erinnerte es mich direkt an den Loewe. und ahnte ich schon nichts Gutes.
Wenn ich es könnte, würde ich die auf Transistor umrüsten.

Die gelben Bomben sind in den Grundigs nicht verbaut, sondern die grauen.
In meinen ITT, Greatz waren alle samt mit den gelben Dingern verseucht.
Ich habe diese ersatzlos gestrichen, da mir zu oft schon Entstörkondensatoren in Flammen aufgegangen sind.

Zu den Impulskondensatoren.
Ich wüßte nicht, wo ich die FKP´s in blau herbekommen könnte.
Die ich gekauft habe, sind auch von Wima, FKP-1, mit gleicher Kapazität, etwas mehr Spannungsfestigkeit, aber in ROT, unten gelb!
Wo ist der Unterschied? Gleicher Typ laut Beschriftung aber ne andere Farbe!?!?!?
Wo könnte man die Thyristoren herbekommen. Leider hat an der Beschriftung der Zahn der Zeit so genagt, daß man die nicht mehr ablesen kann.
Schaltpläne sind leider keine vorhanden!

Wie sieht das mit der Brandgefahr, die von den Konvergenzplatinen ausgeht?
Ich habe einen Grundig, der genau dan der Stelle mal in Vollbrand gestanden haben muß.
Aber an der Platine und Chassis sieht man nichts, nur an Gehäuse und Rückwand.
Die Platine samt Halter wird sicher mal getauscht worden sein.

Ich habe ja schon einige alte TV Geräte und soll ich versuchen die Teile zu beschaffen oder die Geräte besser zu den Akten legen?
In den Altertagsbetrieb kommen die eh nicht.
Die wären in meine Sammlung aufgenommen worden.

Gruß


Hanno

22.12.11 00:02
Mark-Andre 

500 und mehr Punkte

22.12.11 00:02
Mark-Andre 

500 und mehr Punkte

Re: Fehler in Horizontalendstufe mit Thyristoren

Hallo Hanno.

Dank für die schnelle Rückantwort! Das ist schade.Früher hatte ich ZIG von diesen Klappen vom Sperrmüll gesammelt,natürlich heute alles längst wech! Aber schön das du auch so ein,ähnliches Modell besitzt! Für mich ist meiner eine Kindheitserinnerung,zwar ist meiner ein Kellerfund,aber wir hatten mal genau den,bis 1985.

Mfg Andre

Zuletzt bearbeitet am 22.12.11 00:04

 1 2 3
 1 2 3
Thyristoren   rettet-unsere-radios   Entstörkondensatoren   Hochspannungs-Kaskaden   Grundig   Kommutierungsübertrager   Mehrgang-Abstimmpotenziometern   Horizontalendstufe   Thyristor-Zeilenendstufen   Transistor-Zeilenendstufen   Schaltgeschwindigkeit   1µF-Netz-Entstörkondensatoren   Imperial-Röhrenchassis   Zeilentrafo   Fernsehgeräte-Industrie   Hochlastwiderständen   FKP-Kondensatoren   Blechbüchsen-Chassis   def-R504-C515-D504-R501-defekt   Hinlaufthyristor